Параметры пьезотрансформаторов и методика их расчета
Рассмотрим симметричный ПТ поперечно – продольного типа.
|
| Рисунок 34 – ПТ поперечно-продольного типа 1- входная секция возбуждения 2- выходная генераторная секция U1, U2 – входное и выходное электрические напряжения F1...F3, V1...V3 – силы и колебательные скорости действующие в сечениях пластины в направлении Х. |
Для случая плоской продольной волны, при условии (b+c)<(l1+l2)/2 можно записать систему уравнений в матричном виде для входной секции возбуждения:

где
Z1=
- волновое сопротивление секции возбуждения;



- скорость звука в пьезопластине при постоянном электрическом поле
- плотность вещества пьезопластины
I1 – ток, протекающий в входной секции
nφ – коэффициент электромеханической трансформации
Аналогично для генераторной секции пьезотрансформатора:

где:
Z2=
- волновое сопротивление генераторной секции;


- скорость звука в генераторной части пьезопластины при постоянной индукции электрического поля;
I2 – ток, протекающий в выходной генераторной секции.
|
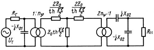
| Рисунок 35 - Полная схема замещения ПТ |
Схема замещения для ПТ, работающего на частоте основного резонанса изображена на следующем рисунке.
|
| Рисунок 36 - Упрощенная схема ПТ |
Здесь R и X – активная и реактивная составляющие полного механического сопротивления. Параметры данной схемы определяются выражениями:



Представленная схема замещения состоит из трех частей, соединенных идеальными электромеханическими трансформаторами с коэффициентами трансформации nφ и nψ. Первая часть — электрическая, содержит эквивалентный генератор с внутренним сопротивлением RГ; третья часть — тоже электрическая, к ней подключена нагрузка RН. Между ними помещена механическая часть в виде комплексного сопротивления. Реактивная часть полного комплексного сопротивления в зависимости от расстройки частоты может носить емкостный, индуктивный характер, или обращаться в нуль на частоте резонанса. Электрические части схемы замещения удобно привести к механической (как показано на рис.), заменив источник ЭДС с внутренним сопротивлением RГна эквивалентный генератор U1с внутренним полным сопротивлением Z1:
|
| Рисунок 37 - Приведенная схема ПТ |

где:



Анализ эквивалентных схем позволяет определить основные параметры ПТ:
;
;

Расчет ПТ специфичен для каждой конкретной области их использования. Например, для поперечно-продольного ПТ ориентировочный расчет сводится (при заданных РВЫХ, Uвых, UBX) копределению толщины (a=UВХ/EBX Д) и длины пластины (
=2UВЫХ/EВЫХ Д) по условиям непревышения допустимых величин напряженности электрического поля, равных EВХ Д
0,2 кВ/см, Евых Д
1,2 кВ/см. Предельно допустимая напряженность поля Ед определяет размеры ПТ, его мощность и надежность. Превышение допустимого уровня Ед вызывает необратимые изменения в ПТ — разрушение или деполяризацию (из-за роста потерь). Обычно ПТ работают в силовых режимах, когда Е>>ЕЛ—напряженность поля в линейном режиме работы ПТ (слабые поля). При этом параметры пьезоматериала значительно отличаются от параметров, определяемых по ТУ (см. ГОСТ 13927—80). Если учесть, что стабильность параметров пьезокерамики невысока, а отдельные параметры имеют разброс до ±40%, то можно использовать следующую приближенную методику расчета. Предельно допустимое значение Eд различных пьезокерамических материалов определяет допустимый нагрев тела элемента за счет потерь: ΘД
Θ- ΘОКР, где Θ
100 ... 150° С — значение температуры, при которой еще не наступает деполяризация или разрушение ПТ; Θокр — температура окружающей среды. Общая поверхность пластины ПТ Апт =Рвых/2
ΘД, где
— поверхностная плотность потерь на 10С (
1... 1,4*103 Вт/см2
0С — для нормальных условий без обдува); РВЫх — мощность ПТ в режиме передачи максимальной мощности. Тогда
b=(0.5 Апт -
l)/(l+a)
Пределы изменения
от нагрузки приближенно можно определить из выражений:



При заданной мощности в нагрузке Rн, т.е. при Pн=Uн Iн, условную габаритную мощность ПТ можно определить по формуле :

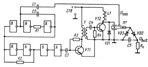
Особенности построения преобразователей напряжения на основе ПТ.
|
| Рисунок 38 - Функциональная схема источника питания с пьезотрансформатором. |
ЗГ – задающий генератор;
УМ – усилитель мощности;
ПТ – пьезотрансформатор;
ЭОС – элементы обратной связи;
УН – выпрямитель или умножитель напряжения;
Uпос – сигнал обратной связи.
В качестве УМ используют транзисторные однотактные, двухтактные и мостовые схемы, работающие в ключевых режимах (режим D).
Схемы пьезоэлектронных преобразователей напряжения могут быть неуправляемыми и управляемыми.
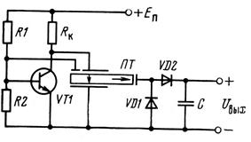
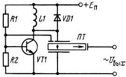
Ниже представлены несколько принципиальных электрических схем пьезоэлектронных автогенераторов.
(частота автогенератора определяется резонансной частотой ПТ )
|
|
| |
| Рисунок 39 - Принципиальные электрические схемы пьезоэлектронных автогенераторов. |
Стабильность работы автогенераторных каскадов высоковольтных ППН выше, чем низковольтных. Такие ППН легко возбуждаются на требуемой частоте резонанса ПТ и устойчиво работают. Однако у них наблюдается срывы возбуждения, неустойчивый пуск, потеря устойчивости работы при действии возмущений, возбуждение на паразитных типах колебаний.
Сигнал обратной связи может в ППН может сниматься не только с секции ОС, но и с выхода ПТ, его входа.
Пьезоэлектронные преобразователи напряжения с синхронизируемыми ЗГ имеют лучшие показатели.
|
| Рисунок 40 - ППН с синхронизируемым задающим генератором. |
Рабочая частота ЗГ выбирается в отсутствии сигнала Uпос вблизи частоты Fр ПТ. Напряжение Uпос воздействует на ЗГ через элемент обратной связи ЭОС и жестко синхронизирует частоту ЗГ с частотой резонанса ПТ.
Дата добавления: 2015-08-14; просмотров: 2497;
