вопрос. Электронные системы управления топливоподачей дизелей.
Применяемые ЭСАУ дизельными двигателями позволяют снизить токсичность отработавших газов, уменьшить дымность, шум, стабилизировать работу двигателя на холостом ходу. Они выполняют функции управления количеством впрыскиваемого топлива, моментом начала впрыска, частотой вращения коленчатого вала на холостом ходу, работой свечей накаливания.
По схемотехническому решению эти системы делятся на три типа: аналоговые системы, состоящие в основном из операционных усилителей; цифровые регуляторы, построенные на элементах средней степени интеграции; микропроцессорные системы.
Аналоговым системам, несмотря на их простоту, присущи следующие недостатки: зависимость качества регулирования от точности изготовления применяемых элементов (резисторов, конденсаторов и др.); зависимость электрических параметров элементов от внешних факторов; невозможность выполнения системой функций, не предусмотренных при проектировании.
Цифровые регуляторы позволяют в основном избавиться от этих недостатков, поскольку их точность определяется только выбранной разрядностью и не зависит от влияния внешней среды и времени эксплуатации. Однако это весьма сложные в конструктивном отношении системы, состоящие из значительного числа микросхем и их надежность при использовании на автомобиле невысока. Такие системы также не могут перенастраиваться на другой режим эксплуатации либо на другой тип дизеля.
|
Для автоматического управления автомобильным дизельным двигателем необходима система, осуществляющая не только комплексную автоматизацию двигателя (объединение функций систем топливоподачи, защиты и рециркуляции в одном блоке), но также обеспечивающая эффективную работу дизеля в широком диапазоне скоростных и нагрузочных режимов при допустимом уровне токсичности отработавших газов. Поэтому аналоговые и цифровые системы находят применение на двигателях, работающих в стационарных условиях, например на дизель-генераторных установках, судах и тепловозах..
Рис. 2.1. Структурная схема микропроцессорный системы управления дизельным двигателем
На автомобильных дизелях находит все более широкое применение микропроцессорная система управления (рис. 2.1). Она включает в себя микропроцессор (МП),осуществляющий все арифметические операции и общее управление устройствами, оперативное запоминающее устройство (ОЗУ)для хранения промежуточных результатов вычислений, постоянное запоминающее устройство (ПЗУ) для хранения программ управления всей системы в целом. Для сбора информации о работе двигателя в системе предусмотрены три типа датчиков: режимных параметров, коррекции и защиты. К первому типу относятся датчики частоты вращения коленчатого вала п, положения рейки ТНВД hрейки и положения педали управления подачей топлива ψпедали по сигналам этих датчиков вычисляется предварительное значение управляющего воздействия на исполнительный механизм. Для более точного регулирования необходимо корректировать управляющее воздействие в зависимости от того, в каких условиях работает двигатель. Коррекция производится по сигналам от датчиков температуры топлива Ттоплива, температуры всасываемого воздуха Твоздуха и атмосферного давления pатм. Информация от этих датчиков позволяет корректировать необходимую дозу впрыскиваемого топлива.
Датчик температуры масла Тмасла в системе смазки двигателя служит для оценки условий пуска двигателя. Для предупреждения аварийных режимов работы двигателя служат датчик температуры охлаждающей жидкости Тохл и датчик давления масла в системе смазки pмасла. Для связи с аналоговыми датчиками в системе предусмотрен аналогово-цифровой преобразователь (АЦП)и коммутатор, поскольку в каждый отдельный момент времени АЦПможет получать информацию только с одного датчика.
В процессе выполнения программы коммутатор опрашивает последовательно все аналоговые датчики. Для подключения датчика частоты вращения коленчатого вала предусмотрен цифровой таймер. Непосредственное управление перемещением рейки топливного насоса обеспечивается исполнительным механизмом. Контроллер прерываний осуществляет синхронизацию работы программы управления в соответствии с сигналами, снимаемыми с датчиков.
Особо важной задачей топливоподачи дизельного двигателя является качественное обеспечение переходных процессов, так как это непосредственно связано с технико-экономическими показателями работы двигателя. Поэтому в системе производится управление по пропорционально-интегрально-дифференциальному закону с целью устранения статических ошибок регулирования и получения наилучших динамических характеристик регулятора. Интегральная составляющая закона управления формируется в виде суммы всех управляющих воздействий, предшествующих рассчитываемому в данный момент. Дифференциальная составляющая формируется в виде приращений регулируемого параметра за единицу времени, поэтому в системе необходимо иметь устройство измерения времени. Эту функцию выполняет таймер, выдающий сигналы отметок времени, которые, поступая на контроллер прерываний, приостанавливают работу основной программы управления для замера приращения регулируемого параметра через равные промежутки времени.
Аварийные датчики также подключаются к контроллеру прерываний. В случае превышения каким-либо параметром предельно допустимого значения выполнение основной программы приостанавливается и запускается программа автоматической защиты двигателя. Так, например, при достижении температуры охлаждающей жидкости 105°С обеспечивается плавное снижение частоты вращения коленчатого вала до холостого хода с включением аварийной световой и звуковой сигнализации. При недопустимом падении давления масла в системе смазки включается аварийная сигнализация и двигатель останавливается.
|
Рис. 2.2. Структурная схема пропорционально-интегрально-дифференциального регулятора топливоподачи
Регулирование в зоне частичных характеристик сводится к вычислению расчетного положения рейки топливного насоса, сравнению этого расчетного значения с реальным положением рейки и приведению рейки в нужную точку по оптимальному закону в соответствии с рассогласованием.
|
Структурная схема системы показана на рис. 2.2. Она состоит из программного задатчика положений рейки ПЗ, вычисляемых по значениям частоты вращения коленчатого вала двигателя п, положению педали управления подачей топлива ψпедали и информации от датчиков коррекции ДК; регулятора Р, вычисляющего рассогласование между расчетным значением положения рейки hрасч и действительным hд; исполнительного механизма ИМ, включенного в контур регулятора и формирующего интегральную составляющую топливного насоса высокого давления ТНВДи двигателя Д.
Рис. 2.3. Регулировочная характеристика дизеля по углу опережения впрыска топлива
Микропроцессорная система управления дизелем изменяет угол опережения впрыска топлива по оптимальному закону в зависимости от нагрузки и частоты вращения коленчатого вала (рис. 2.3).
Реализация подобного закона с помощью центробежной муфты опережения впрыска топлива не представляется возможной.
Среди существующих ЭСАУ автомобильных дизелей можно выделить системы двух типов: с рядным насосом высокого давления и с рампой-аккумулятором.
|
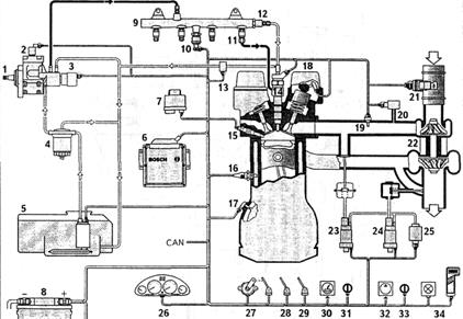
Система впрыска Bosch с рядным топливным насосом высокого давления (ТНВД), применяемая как на грузовых, так и на легковых автомобилях показана на рис 2.4. Основным управляющим механизмом системы является встроенный в ТНВД электромагнит 4 (рис. 2.5). Количество подаваемого топлива определяется положением рейки ТНВД 1, которая жестко связана с якорем электромагнита. Изменяя силу тока в цепи электромагнита, БУ задает перемещение рейки и соответственно количество впрыскиваемого топлива. Усилие электромагнита уравновешивается действием возвратной пружины 2. В ТНВД также встроены индукционный датчик частоты вращения 5 и датчик положения рейки 3. БУ обрабатывает сигналы от пьезорезистивного датчика давления воздуха 19, датчика положения педали управления топливоподачей 27, датчиков температуры топлива 6, охлаждающей жидкости 11, воздуха 18. В некоторых модификациях используются сигналы с выхода фазы генератора и датчика скорости автомобиля. БУ также получает информацию о включении рабочего или вспомогательного тормозов, сцепления.
Рис. 2.4. Система впрыска Bosch с рядным топливным насосом высокого давления: 1 – топливный бак; 2 – топливоподкачивающий насос; 3 – топливный фильтр; 4 – рядный топливный насос высокого давления; 5 – электромагнитный клапан отключения топливоподачи; 6 – датчик температуры топлива; 7 – датчик положения рейки; 8 – управляющий электромагнит; 9 – датчик частоты вращения; 10 – форсунка; 11 – датчик температуры охлаждающей жидкости; 12 – датчик положения педали управления топливоподачей; 13 – датчик включения рабочего тормоза, вспомогательного тормоза, сцепления; 14 – пульт управления; 15 – аварийная лампа и диагностический разъем; 16 – датчик скорости автомобиля; 17 – электронный блок управления; 18 - датчик температуры воздуха; 19 – регулятор давления наддува; 20 – турбокомпрессор; 21 – аккумуляторная батарея; 22 – выключатель стартера и приборов
|
Рис. 2.5.Электромагнитное устройство управления рейкой ТНВД: 1 – рейка; 2 – возвратная пружина; 3 – датчик положения рейки; 4 – управляющий электромагнит; 5 – датчик частоты вращения; 6 – зубчатое колесо датчика частоты вращения; 7 – кулачковый вал ТНВД
В системе предусмотрен пульт управления скоростью движения автомобиля 14 (круиз-контроль) и изменения частоты вращения коленчатого вала двигателя в режиме холостого хода.
Для отключения топливоподачи при остановке двигателя используется электромагнитный клапан 5 в топливоподкачивающей магистрали.
Основными параметрами, используемыми БУ при вычислении положения рейки ТНВД являются нагрузка и частота вращения коленчатого вала двигателя. В ПЗУ БУ записаны карты управления для режима пуска, холостого хода, полной нагрузки и др. БУ выполнен универсальным и может применяться для широкой номенклатуры двигателей и автомобилей.
В системе используется принцип самодиагностики и усеченного режима работы. Так при выходе из строя датчика частоты вращения в ТНВД его заменяет сигнал с фазы генератора.
Примером ЭСАУ топливоподачей дизельного двигателя с рампой-аккумулятором может служить система Common Rail фирмы Bosch (рис 2.6).
|
Рис. 2.6. Система топливоподачи дизельного двигателя Bosch Common Rail: 1 – топливный насос высокого давления; 2 – перепускной клапан; 3 –электромагнитный клапан – регулятор давления; 4 – топливный фильтр; 5 –топливный бак с топливоподкачивающим насосом и предварительным фильтром; 6 – электронный блок управления; 7 – реле включения свечей накаливания; 8 – аккумуляторная батарея; 9 – топливная рампа-аккумулятор; 10 – датчик давления топлива в рампе; 11 – топливный жиклер; 12 – предохранительный клапан; 13 – датчик температуры топлива; 14 – электромагнитная форсунка; 15 – свеча накаливания; 16 – датчик температуры охлаждающей жидкости; 17 – датчик положения коленчатого вала; 18 – фазовый дискриминатор; 19 – датчик температуры воздуха на впуске; 20 – датчик давления наддува; 21 – пленочный датчик массового расхода воздуха; 22 – турбокомпрессор; 23 – пневматический клапан управления рециркуляцией; 24 – пневматический клапан управления наддувом; 25 – вакуумный насос; 26 – приборная панель; 27 – датчик положения педали управления топливоподачей; 28 – датчик нажатия педали тормоза; 29 – датчик выключения сцепления; 30 – датчик скорости автомобиля; 31 – пульт управления круиз-контроля; 32 – компрессор кондиционера; 33 – переключатель кондиционера; 34 – аварийная лампа и диагностический разъем
Топливо из бака 5 топливоподкачивающим насосом подается через фильтр 4 вТНВД 1. Из насоса топливо поступает в рампу-аккумулятор 9 и распределяется по форсункам 14. Давление топлива в рампе-аккумуляторе поддерживается на постоянном уровне 135 МПа, что обеспечивается датчиком 10 и электромагнитным клапаном 3.
Для защиты двигателя используется ограничительный клапан 12 открывающийся при давлении свыше 150 МПа. Количество впрыскиваемого топлива определяется длительностью открытия электромагнитной форсунки. Для снижения потерь энергии на сжатие топлива в режиме холостого хода и частичных нагрузок производительность ТНВД может уменьшаться путем открытия перепускного клапана 2.
По своей структуре ЭСАУ Common Rail во многом аналогична рассмотренным ранее системам впрыска бензиновых двигателей.
Датчик положения коленчатого вала 17 индукционного типа используется для определения частоты вращения и положения коленчатого вала. Информации от этого датчика недостаточно чтобы различить конец такта сжатия, поэтому используется датчик положения распределительного вала 18 – фазовый дискриминатор. В основу работы датчика положен эффект Холла.
ЭСАУ получает информацию о температуре охлаждающей жидкости и воздуха на впуске. В некоторых модификациях системы используются датчики температуры масла и топлива.
Для обеспечения точного определения состава рабочей смеси и снижения вредных выбросов, особенно на переходных режимах, используется пленочный датчик массового расхода воздуха устанавливаемый до турбокомпрессора.
Положение педали управления режимом работы двигателя определяется потенциометрическим датчиком, при этом какая-либо механическая связь педали с системой топливоподачи отсутствует.
Для определения давления наддува используется датчик абсолютного давления с пьезорезистивными чувствительными элементами.
В процессе управления двигателем можно выделить следующие функции и режимы: режим пуск двигателя, рабочий режим, режим холостого хода, функция обеспечения равномерности работы двигателя и снижения колебаний при переходных процессах, режим автоматического поддержания заданной скорости автомобиля, ограничение топливоподачи, остановка двигателя.
При пуске двигателя количество впрыскиваемого топлива является постоянной величиной. В рабочем режиме для определения количества топлива используется сигнал датчика положения педали управления топливоподачей и датчика положения коленчатого вала двигателя. БУ обрабатывает информацию от датчиков и используя характеристические карты вычисляет значение угла опережения впрыска (момент подачи топлива) и длительность открытия форсунки.
Для снижения расхода топлива частота вращения коленчатого вала в режиме холостого хода поддерживается на минимальном устойчивом уровне, при этом учитывается температура двигателя и сигналы о включении кондиционера и других устройств, создающих нагрузку.
Функция обеспечения равномерности работы двигателя сводится к учету различий в величине крутящего момента создаваемого отдельными цилиндрами двигателя, для чего количество впрыскиваемого топлива корректируется БУ для каждого цилиндра.
Для предотвращения колебаний частоты вращения двигателя при резком изменении положения педали управления топливоподачей, количество впрыскиваемого топлива изменяется в противофазе с возникшим колебательным процессом.
Режим автоматического поддержания заданной скорости автомобиля - круиз-контроль включается по желанию водителя. Для реализации этой функции к БУ подключается датчик скорости автомобиля. Режим прерывается при воздействии на педаль тормоза или управления топливоподачей.
Ограничение топливоподачи осуществляется с целью снижения вредных выбросов, в том числе сажи, предотвращения механических или температурных перегрузок двигателя.
В системе топливоподачи Common Rail остановка двигателя обеспечивается простым прекращением подачи топлива форсунками.
Кроме форсунок, реле топливоподкачивающего насоса, регулятора давления и перепускного клапана БУ воздействует на пневматические клапаны управления рециркуляцией отработавших газов 23 и давлением наддува 24. ЭСАУ двигателем также контролирует свечи накаливания 15 относящиеся к системам облегчения пуска холодного двигателя.
Посредством последовательной шины данных CAN БУ системы Common Rail взаимодействует с другими электронными системами автомобиля.
Так информация о необходимости изменения крутящего момента двигателя может поступать от антиблокировочной и противобуксовочной систем. Значительное потребление энергии кондиционером делает необходимым его отключение на некоторых режимах работы двигателя. Взаимодействуя с противоугонной системой БУ Common Rail обеспечивает блокировку несанкционированного пуска двигателя.
В системе Common Rail реализованы принципы самодиагностики и усеченного режима работы, описанные ранее для ЭСАУ топливоподачей бензиновых двигателей.
Дата добавления: 2015-08-14; просмотров: 10860;
