Вопрос. Электронные системы управления топливоподачей бензиновых двигателей.
Развитие электроники и микропроцессорной техники привело к широкому внедрению ее на автомобиле, в частности к созданию электронных систем автоматического управления (ЭСАУ) двигателем, трансмиссией, ходовой частью и дополнительным оборудованием. Применение ЭСАУ позволяет снизить расход топлива и токсичность отработавших газов, повысить мощность двигателя, активную безопасность автомобиля, улучшить условия труда водителя.
Внедрению ЭСАУ на автомобиле способствовало принятие во многих странах нормативов, ограничивающих токсичность отработавших газов и расход топлива, вызванных нефтяным и экологическим кризисами. Соблюдение требований этих нормативов требует поддержания на большинстве режимов работы двигателя стехиометрического состава горючей смеси, отключения подачи топлива на режиме принудительного холостого хода, точного и оптимального регулирования момента зажигания или впрыска топлива.
ЭСАУ двигателем включают системы управления топливоподачей, зажиганием (в бензиновых двигателях), клапанами цилиндров, рециркуляцией отработавших газов. Наибольшее распространение получили первые две системы, которые используются для управления двигателем как самостоятельно, так и совместно. Электронные системы управления зажиганием, устанавливаемые на бензиновых двигателях (рассмотрены в предыдущих лекциях), позволяют осуществлять гибкое управление углом опережения зажигания и энергией искрообразования, а также могут дополнительно управлять экономайзером принудительного холостого хода (ЭПХХ).
Системы управления клапанами применяются для отключения группы цилиндров с целью экономии топлива и для регулирования фаз газораспределения. Системы управления рециркуляцией отработавших газов обеспечивают возврат во впускной трубопровод потребного количества отработавших газов для смешивания их свежей горючей смесью.
ЭСАУ способствуют, кроме того, облегчению пуска холодного двигателя, уменьшению необходимого времени его прогрева перед началом движения. Электронные антиблокировочные системы позволяют уменьшить практически в 2 раза тормозной путь автомобиля на скользкой дороге, исключая возможность возникновения заноса, и управлять автомобилем в сложных дорожных условиях водителям, не имеющим высокой квалификации.
Таким образом, применение электронных систем автоматического управления (ЭСАУ) топливоподачей бензиновых двигателей обусловлено необходимостью снижения токсичности отработавших газов и повышения топливной экономичности двигателей внутреннего сгорания. ЭСАУ позволяют в большей степени оптимизировать процесс смесеобразования и делают возможным применение трехкомпонентных нейтрализаторов, эффективно работающих при постоянном коэффициенте избытка воздуха α близком к 1.
Кроме того, ЭСАУ двигателем, позволяют повысить приемистость автомобиля, надежность холодного пуска, ускорить прогрев и увеличить мощность двигателя.
ЭСАУ топливоподачей бензиновых двигателей разделяют на системы впрыска (во впускной трубопровод или непосредственно в камеру сгорания) и карбюраторные системы с электронным управлением.
Принцип действия системы электронного управления карбюратором заключается в согласованном управлении воздушной и дроссельной заслонками.
Наибольшее распространение получили системы впрыска во впускной трубопровод. Они разделяются на системы с впрыском в зону впускных клапанов и с центральным впрыском (рис. 1.1).
|
|
|
Рис. 1.1.Основные способы впрыска топлива: а – центральный впрыск; б – распределенный впрыск в зону впускных клапанов; в – непосредственный впрыск в цилиндры двигателя; 1 – подача топлива; 2 – подача воздуха; 3 – дроссельная заслонка; 4 – впускной трубопровод; 5 – форсунки; 6 – двигатель
Система с впрыском в зону впускных клапанов (другое название распределенный или многоточечный впрыск) включает в себя количество форсунок равное числу цилиндров, система с центральным впрыском - одну или две форсунки на весь двигатель. Форсунки в системах с центральным впрыском устанавливаются в специальной смесительной камере, откуда полученная смесь распределяется по цилиндрам. Подача топлива форсунками в системе распределенного впрыска может быть согласована с процессом впуска в каждый цилиндр (фазированный впрыск) и несогласованна – форсунки работают одновременно или группой (нефазированный впрыск).
Системы с непосредственным впрыском из-за сложности конструкции долгое время не применялись на бензиновых двигателях. Однако ужесточение экологических требований к двигателям делает необходимым развитие этих систем.
Современные ЭСАУ двигателем объединяют в себе функции управления впрыском топлива и работой системы зажигания, поскольку принцип управления и входные сигналы (частота вращения, нагрузка, температура двигателя) для этих систем являются общими.
|
В ЭСАУ двигателем используется программно-адаптивное управление. Для реализации программного управления в ПЗУ блока управления (БУ) записывается зависимость длительности впрыска (количества подаваемого топлива) от нагрузки и частоты вращения коленчатого вала двигателя (рис. 1.2). Зависимость задается в виде таблицы (характеристической карты) разработанной на основании всесторонних испытаний двигателя. Данные в таблице представлены с определенным шагом, например 5 мин -1, промежуточные значения БУ получает интерполяцией. Аналогичные таблицы используются и для определения угла опережения зажигания. Выбор данных из готовых таблиц является более быстрым процессом, чем выполнение вычислений.
Рис. 1.2.Обобщенная регулировочная характеристика бензинового двигателя по составу смеси
Непосредственное измерение крутящего момента двигателя на автомобиле связано с большими техническими трудностями, поэтому основным датчиком нагрузки являются датчики расхода воздуха и (или) датчик давления во впускном трубопроводе. Для определения частоты вращения коленчатого вала двигателя обычно используется счетчик импульсов от датчика положения коленчатого вала индукционного типа или от датчика-распределителя системы зажигания.
Полученные по таблицам значения корректируются в зависимости от сигналов датчиков температуры охлаждающей жидкости, положения дроссельной заслонки, температуры воздуха, а также напряжения бортовой сети и других параметров.
Адаптивное управление (управление по обратной связи) используется в системах с датчиком кислорода (l-зондом). Наличие информации о содержании кислорода в отработавших газах позволяет поддерживать коэффициент избытка воздуха α (в мировой практике принято обозначение l) близким к 1. При управлении топливоподачей по обратной связи БУ первоначально определяет длительность импульсов по данным датчиков нагрузки и частоты вращения коленчатого вала двигателя, а сигнал от датчика кислорода используется для точной корректировки. Управление впрыском топлива по обратной связи осуществляется только на прогретом двигателе и в определенном диапазоне нагрузки.
Принцип адаптивного управление применяется также для стабилизации частоты вращения коленчатого вала в режиме холостого хода и для управления углом опережения зажигания по пределу детонации.
Современные ЭСАУ топливоподачей бензиновых двигателей имеют функцию самодиагностики. БУ проверяет работу датчиков и исполнительных устройств и может идентифицировать определенный перечень неисправностей. При обнаружении неисправности БУ заносит в память соответствующий код и включает аварийную лампу СНЕСК ЕNGINE на панели приборов. Для получения информации от БУ используется диагностический прибор, подключаемый к отдельному разъему. Через разъем для диагностики кроме считывания кодов неисправностей возможно определение текущих значений параметров двигателя, и активизация исполнительных механизмов, однако функции диагностического прибора ограничены возможностями БУ.
Применение ЭСАУ повышает надежность работы двигателя за счет обеспечения возможности его работы в «усеченном» режиме. В случае возникновения неисправности в одном или нескольких датчиках, БУ определяет, что их показания не соответствуют действительности и отключает эти датчики. В «усеченном» режиме работы информация от неисправных датчиков замещается эталонным значением или косвенно рассчитывается по данным от других датчиков. Например, при неисправности датчика положения дроссельной заслонки его показания можно имитировать расчетом по частоте вращения коленчатого вала и расходу воздуха. При выходе из строя одного из исполнительных механизмов используется индивидуальный алгоритм обхода неисправности. При дефекте в цепи зажигания, например, отключается впрыск в соответствующий цилиндр, с целью предотвращения повреждения каталитического нейтрализатора.
При работе двигателя в «усеченном» режиме возможно снижение мощности, ухудшение приемистости, затрудненный пуск холодного двигателя, увеличение расхода топлива и др.
Для компенсации технологического разброса в характеристиках элементов ЭСАУ и двигателя, учета их изменения при эксплуатации в программе БУ предусмотрен алгоритм самообучения. Как упоминалось выше, сигнал от датчика кислорода используется для корректировки значения длительности впрыска полученного по таблице из ПЗУ БУ. Однако при значительных расхождениях такой процесс занимает много времени.
Самообучение заключается в сохранении в памяти БУ значений коэффициента корректировки. Весь диапазон работы двигателя разбивается, как правило, на четыре характерные зоны обучения: холостой ход, высокая частота вращения при малой нагрузке, частичная нагрузка, высокая нагрузка.
При работе двигателя в любой из зон, происходит корректировка длительности импульсов впрыска до тех пор, пока реальный состав смеси не станет оптимальным. Полученные таким образом коэффициенты корректировки характеризуют конкретный двигатель и участвуют в формировании длительности импульса впрыска на всех режимах его работы. Процесс самообучения применяется также для управления углом опережения зажигания при наличии обратной связи по детонации. Основная проблема функционирования алгоритма самообучения заключается в том, что иногда неправильный сигнал датчика может быть воспринят системой как изменение параметра двигателя. Если ошибка сигнала датчика недостаточно велика, чтобы был зарегистрирован код неисправности, повреждение может остаться необнаруженным. В большинстве систем корректирующие коэффициенты не сохраняются при отключении питания БУ.
Ведущим производителем систем впрыска бензиновых двигателей является фирма Bosch, начавшая разработку таких систем в 1912 г.
В 1973 г. появилась первая модификация электронной системы L-Jetronic – это система распределенного нефазированного впрыска топлива (рис. 1.3). Топливо из бензобака 1 электрическим топливным насосом 2 через топливный фильтр 3 подается под давлением 250 кПа в топливную рампу и распределяется по форсункам 5. На конце топливной рампы расположен регулятор давления топлива, который поддерживает разность давления в топливной рампе и впускном коллекторе на постоянном уровне 0,5 атм. Таким образом, количество подаваемого топлива однозначно определяется длительностью открытия форсунки. Остатки топлива возвращаются в бак по сливной магистрали. В БУ 4 поступают сигналы от датчика расхода воздуха 10, датчика положения дроссельной заслонки 9 по которым определяется нагрузка двигателя. Датчик положения дроссельной заслонки позволяет различать режим холостого хода и полной нагрузки. Информация о частоте вращения коленчатого вала двигателя поступает от датчика-распределителя системы зажигания. Для обогащения смеси при пуске холодного двигателя используется клапан холодного пуска 8, который управляется термореле 12. Термореле обеспечивает 8 с работы клапана при температуре -20°С. Датчик температуры двигателя 13 подключенный к БУ позволяет обогащать смесь на режиме прогрева двигателя.
Управление частотой вращения на режиме холостого хода осуществляется регулятором добавочного воздуха 15 сзаслонкой управляемой биметаллической пластиной.
|
При комплектовании системы каталитическим нейтрализатором для корректировки качества рабочей смеси используется датчик кислорода 11.
Рис. 1.3.Система L-Jetronic: 1 – топливный бак; 2 – электрический топливный насос; 3 – топливный фильтр; 4 – электронный блок управления; 5 – форсунка; 6 – топливная рампа с регулятором давления топлива; 7 – впускной трубопровод; 8 – клапан (форсунка) холодного пуска; 9 – датчик положения дроссельной заслонки; 10 – датчик расхода воздуха; 11 – датчик кислорода (l-зонд); 12 – термореле; 13 – датчик температуры двигателя; 14 – датчик-распределитель системы зажигания; 15 – регулятор добавочного воздуха (регулятор холостого хода); 16 – аккумуляторная батарея; 17 – выключатель зажигания
Модификацией системы L-Jetronic является система L3-Jetronic. Основное ее отличие от L-Jetronic – БУ, выполненный в одном корпусе с датчиком расхода воздуха и расположенный в моторном отсеке.
В системе L3-Jetronic используются алгоритмы диагностики датчиком и «усеченного» режима работы. В системе отсутствует клапан (форсунка) холодного пуска и термореле. Обогащение смеси при пуске холодного двигателя осуществляется увеличением подачи топлива через основные форсунки.
В следующей модификации системы LH-Jetronic для определения нагрузки двигателя используется датчик массового расхода воздуха термоанемометрического типа. В отличие от датчика системы L-Jetronic, определяющего объем проходящего воздуха этот датчик определяет непосредственно массу воздуха, и не требует дополнительной корректировки по его плотности.
Для регулировки частоты вращения коленчатого вала на холостом ходу в системе LH-Jetronic используется поворотный клапан cприводом от реверсивного электродвигателя.
|
Рис. 1.4.Система KE-Jetronic: 1 – топливный бак; 2 – электрический топливный насос; 3 – топливный аккумулятор; 4 – топливный фильтр; 5 – регулятор начального давления; 6 – форсунка; 7 – впускной трубопровод; 8 – клапан (форсунка) холодного пуска; 9 – дозатор-распределитель топлива; 10 – датчик расхода воздуха; 11 – электрогидравлическое управляющее устройство; 12 – датчик кислорода (l-зонд); 13 – термореле; 14 – датчик температуры двигателя; 15 – датчик-распределитель системы зажигания; 16 – регулятор добавочного воздуха (регулятор холостого хода); 17 – электронный блок управления; 18 – датчик положения дроссельной заслонки; 19 – выключатель зажигания; 20 – аккумуляторная батарея
В 1982 г. фирмой Bosch была предложена гидромеханическая система KE-Jetronic (рис. 1.4). В БУ поступают сигналы о положении паруса расходомера, крайних положениях дроссельной заслонки, частоте вращения двигателя, температуре охлаждающей жидкости и содержании кислорода в отработавших газах. Воздействие БУ на состав рабочей смеси осуществляется с помощью электрогидравлического управляющего устройства, закрепленного на дозаторе-распределителе топлива (рис. 1.5). Так для обогащения смеси по сигналу от БУ управляющая пластина 11 закрывает выпускной канал 12 тем самым, снижая давление в нижних камерах дифференциального клапана 8. Мембраны 9 прогибаются вниз, и количество топлива поступающего к форсункам 4 увеличивается. Управляющее устройство сконструировано таким образом, что при выходе из строя цепи электромагнита будет обеспечиваться стехиометрический состав смеси и двигатель сохранит работоспособность.
|
Рис. 1.5.Дозатор топлива системы KE-Jetronic со встроенным электрогидравлическим управляющим устройством: 1 – парус расходомера; 2 – дозатор-распределитель топлива; 3 – поступление топлива от регулятора начального давления; 4 – подача топлива к форсункам; 5 – возврат топлива в регулятор начального давления; 6 – жиклер; 7 – верхняя камера дифференциального клапана; 8 – нижняя камера дифференциального клапана; 9 – диафрагма; 10 – регулятор давления; 11 – управляющая пластина; 12 – выпускной канал; 13 – электромагнит; 14 – воздушный зазор
Появившаяся в 1983 г. недорогая система центрального впрыска Mono-Jetronic получила широкое распространение, в том числе и на компактных автомобилях. Эта система имеет всего одну топливную форсунку, расположенную перед дроссельной заслонкой.
Качество смеси задается длительностью импульса открытия форсунки. Топливо в системе Mono-Jetroniс подается под более низким давлением, нежели в описанных выше системах — около 0,1 МПа.
Измерения расхода воздуха система Mono-Jetronic не производит. Необходимое количество топлива вычисляется по положению дроссельной заслонки и частоте вращения коленчатого вала. Электронный блок управления обрабатывает информацию от потенциометрического датчика положения дроссельной заслонки, датчика-распределителя системы зажигания, датчиков температуры воздуха и охлаждающей жидкости, а также датчика кислорода.
Топливно-воздушная смесь обогащается при холодном пуске и прогреве двигателя увеличением длительности цикла топливоподачи. Минимальная частота вращения в режиме холостого хода поддерживается путем изменения положения дроссельной заслонки с помощью шагового электродвигателя.
При средних нагрузках и прогретом двигателе подача топлива корректируется обратной связью по датчику кислорода.
Полное открытие дроссельной заслонки переводит БУ в режим обогащения рабочей смеси. Для обеспечения приемистости автомобиля БУ определяет ускорение перемещения педали управления дроссельной заслонкой и адекватно изменяет подачу топлива.
В режиме принудительного холостого хода система Mono-Jetroniс работает по общепринятой схеме.
Для ограничения выделения углеводородов (СН) из топливного бака в Mono-Jetronic используется система улавливания паров бензина, к которой относятся емкость с активированным углем - адсорбери электромагнитный клапан продувки адсорбера. Пары бензина из топливного бака поступают в адсорбер. При работе двигателя БУ открывает клапан продувки адсорбера, и накопившиеся пары топлива удаляются во впускной трубопровод. БУ регулирует степень продувки адсорбера в зависимости от режима работы двигателя.
К комплексным системам управления двигателем, применяющимся на большинстве современных автомобилей, относятся системы семейства Motronic. Основная функция всех систем Motronic – согласованное управление зажиганием и впрыском топлива. Принятие законодательных требований к снижению вредных эмиссий и расхода топлива расширяет базовые функции системы Motronic и делает необходимым контроль всех компонентов влияющих на состав отработавших газов.
Система Motronic обеспечивает:
- регулировку частоты вращения холостого хода;
- поддержание стехиометрического состава смеси по сигналу
датчика кислорода;
- управление системой улавливания паров топлива;
- регулирование угла опережения зажигания по сигналу датчика
детонации;
- рециркуляцию отработавших газов для снижения эмиссии оксидов азота (МОХ);
- управление системой подачи вторичного воздуха для снижения эмиссии углеводородов (СН);
- поддержание заданной скорости движения (круиз-контроль).
При более высоких требованиях система может дополняться
функциями:
- управление турбонагнетателем, а также изменением конфигурации впускного тракта для повышения мощности двигателя;
- управление фазами газораспределения для снижения токсичности отработавших газов, расхода топлива и повышения мощности двигателя;
- детонационное регулирование, ограничение частоты вращения
и скорости для защиты двигателя и автомобиля.
Система Motronic поддерживает работу блоков управления других систем автомобиля. Так совместно с БУ автоматической коробкой передач посредством снижения крутящего момента двигателя при изменении передачи обеспечивается предохранение коробки передач. Взаимодействуя с антиблокировочной (АБС) и противобуксовочной (ПБС) системами Motronic создает повышенную безопасность при езде. Современные требования к противоугонным автомобильным системам делают необходимым интеграцию БУ двигателем и иммобилайзера.
|
Рис. 1.6.Система ME-Motronic: 1 – угольный адсорбер; 2 – отключающий клапан; 3 – клапан продувки адсорбера; 4 – датчик давления во впускном коллекторе; 5 – топливная рампа с форсунками; 6 – свеча зажигания с индивидуальной катушкой; 7 – фазовый дискриминатор; 8 – насос вторичного воздуха; 9 – клапан вторичного воздуха; 10 – пленочный датчик массового расхода воздуха; 11 – модуль дроссельной заслонки; 12 – клапан рециркуляции; 13 – датчик детонации; 14 – датчик положения коленчатого вала; 15 – датчик температуры двигателя; 16 – датчик кислорода (l-зонд); 17 – электронный блок управления; 18 – диагностический интерфейс; 19 – аварийная лампа; 20 – соединение с иммобилайзером; 21 – датчик давления в бензобаке; 22 – погруженный электрический топливный насос; 23 – модуль педали управления дроссельной заслонкой; 24 – аккумулятор
Одной из последних разработок фирмы Bosch является система МЕ- Motronic (рис. 1.6). МЕ-Motronic сочетает в себе систему распределенного фазированного впрыска топлива в зону впускных клапанов и систему зажигания с низковольтным распределением и индивидуальными катушками.
Определение частоты вращения коленчатого вала и синхронизация системы осуществляется по сигналу индукционного датчика положения коленчатого вала 14. Для определения такта впуска в каждом цилиндре, что необходимо при организации фазированного впрыска топлива и зажигания, используется датчик положения распределительного вала - фазовый дискриминатор 7.
Для расчета нагрузки двигателя используется пленочный датчик массового расхода воздуха 10, датчик давления во впускной трубе 4, и датчик положения дроссельной заслонки. Основным отличием системы является отсутствие жесткой механической связи между дроссельной заслонкой и педалью, ею управляющей. Положение педали управления дроссельной заслонкой определяется с помощью двух закрепленных на ней потенциометров 23. БУ устанавливает дроссельную заслонку 11 в оптимальное положение в зависимости от нагрузки и других параметров двигателя.
В системе используется два датчика кислорода 16. Установка дополнительного датчика после каталитического нейтрализатора повышает надежность работы обратной связи по содержанию кислорода, так как этот датчик лучше защищен от загрязнения отработавшими газами. Кроме того, наличие второго датчика позволяет системе проводить самодиагностику основного датчика стоящего перед нейтрализатором.
БУ МЕ-Motronic имеет интерфейс последовательной передачи данных (CAN) для взаимодействия с БУ других систем автомобиля.
На базе системы МЕ-Motronic фирма Bosch разработала систему непосредственного впрыска топлива в цилиндры двигателя МЕD-Motronic (рис. 1.7). В сравнении с традиционными системами впрыска бензиновых двигателей, системы непосредственного впрыска позволяют снизить расход топлива до 20% и уменьшить выбросы оксидов углерода.
Как и впрыск во впускной коллектор, непосредственный впрыск под высоким давлением спроектирован как система с топливной рампой - аккумулятором давления. В подобных системах топливо может быть непосредственно впрыснуто в цилиндр в любой момент времени с помощью электромагнитных форсунок.
Масса поступающего воздуха может свободно регулироваться с помощью электронного модуля дроссельной заслонки. Точное измерение массы всасываемого воздуха выполняется с помощью пленочного датчика расхода воздуха.
Состав топливо-воздушной смеси контролируется датчиками кислорода в выпускной системе, расположенными перед каталитическим нейтрализатором и после него.
|
Рис. 1.7.Система непосредственного впрыска топлива МЕD-Motronic: 1 – топливо под высоким давлением; 2 – топливная рейка (аккумулятор давления); 3 – форсунка; 4 – свеча зажигания с индивидуальной катушкой; 5 – фазовый дискриминатор; 6 – датчик давления топлива; 7 – датчик детонации; 8 – датчик положения коленчатого вала; 9 – датчик температуры двигателя; 10 – датчик кислорода (перед катализатором); 11 – трехкомпонентный каталитический нейтрализатор; 12 – датчик температуры выхлопных газов; 13 – NOx каталитический нейтрализатор; 14 – датчик кислорода (после катализатора)
Электрический топливоподкачивающий насос и регулятор давления, расположенные в бензобаке, обеспечивают подачу топлива под давлением 0,35 МПа к топливному насосу высокого давления.
Насос высокого давления предназначен для увеличения давления топлива с 0,35 МПа до 12 МПа, после чего топливо поступает в топливную рампу. На топливной рампе расположен регулятор давления, который поддерживает давление в системе во всем диапазоне работы двигателя независимо от количества впрыскиваемого топлива и производительности насоса.
Для измерения давления топлива используется датчик, представляющий собой сварную диафрагму из высококачественной стали с тензорезисторами.
Важным компонентом системы непосредственного впрыска топлива являются форсунки высокого давления, которые подсоединяются непосредственно к рампе. Время начала впрыска и количество топлива определяются сигналами от блока управления.
Низкое потребление топлива и высокая мощность двигателя, присущие системе непосредственного впрыска, достигаются путем различной организации двух основных режимов работы: режима малой нагрузки и режима высокой нагрузки.
При малой нагрузке двигатель работает с неоднородной смесью и большим избытком воздуха. Поздний впрыск, прямо перед подачей искры, позволяет создать в зоне свечи область богатой топливо воздушной смеси, в то время как остальной объем цилиндра заполняет смесь воздуха и оставшихся отработавших газов. Благодаря этому расслоению заряда, достигается работа двигателя на очень бедной смеси, кроме того, даже при малых нагрузках дроссельная заслонка остается открытой, что уменьшает потери на газообмен.
При повышении нагрузки увеличивается и количество впрыскиваемого топлива, неоднородное облако смеси становится все более богатым. Это может вызвать увеличение содержания вредных веществ в отработавших газах, особенно выбросов сажи. Поэтому на высоких нагрузках двигатель переводится на работу на гомогенной смеси.
Во время перехода между этими режимами для стабилизации момента необходимо контролировать количество впрыскиваемого топлива, поступающего воздуха и угол опережения зажигания. Такое управление моментом возможно благодаря использованию электроуправляемой дроссельной заслонки, как и в системе ME-Motronic. Дроссельная заслонка должна быть закрыта вплоть до фактического переключения режима работы с неоднородной на гомогенную смесь.
Особенностью системы непосредственного впрыска является образование оксидов азота (NOx), содержание которых в условиях избытка кислорода не может быть уменьшено с использованием традиционного трехкомпонентного каталитического нейтрализатора. Для уменьшения содержания NOx в выхлопе используется специальный каталитический нейтрализатор аккумулирующего действия.
Экономайзер принудительного холостого хода с электронным управлением. В процессе движения автомобиля значительное время занимает режим принудительного холостого хода, когда коленчатый вал двигателя вращается за счет кинетической энергии автомобиля. Этот режим наблюдается, например, при движении автомобиля с высокой скоростью при включенной передаче и отпущенной педали управления подачей топлива, т. е. когда двигатель работает в тормозном режиме. Экономайзер принудительного холостого хода предназначен для прекращения подачи топлива в двигатель на режиме принудительного холостого хода.
При этом обеспечиваются уменьшение эксплуатационного расхода топлива на 2...3% и снижение выброса токсичных веществ на 15...30%. Режим принудительного холостого хода в ЭПХХ определяют исходя из двух условий: частота вращения коленчатого вала двигателя должна быть больше частоты, соответствующей холостому ходу, а дроссельная заслонка должна быть закрыта.
|
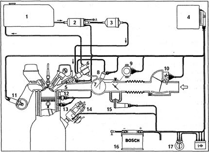
Прекращение подачи топлива обеспечивается электромагнитными клапанами, установленными в каналах холостого хода карбюратора в ЭПХХ. На легковых автомобилях для прекращения подачи топлива используются два клапана. Один из них, вакуумный, устанавливается в канале холостого хода, а другой, электромагнитный, - в магистрали, соединяющей впускной коллектор с диафрагменной камерой вакуумного клапана. На рис. 1.8 приведена функциональная схема ЭПХХ автомобиля с карбюратором (ВАЗ-2108).
Рис. 1.8.Функциональная схема ЭПХХ
На основе информации о частоте вращения коленчатого вала, получаемой от первичной цепи системы зажигания КЗ и о положении дроссельной заслонки, получаемой от датчика положения дроссельной заслонки Дэлектронный блок управления вырабатывает сигнал, управляющий электромагнитным клапаном ЭМК,который в свою очередь открывает и закрывает подачу топлива в систему холостого хода карбюратора. Датчик положения дроссельной заслонки представляет собой микровыключатель, механически связанный с приводом дроссельной заслонки, замыкающийся при полностью отпущенной педали управления подачей топлива (режим холостого хода).
Когда дроссельная заслонка будет открыта, топливо будет подаваться независимо от частоты вращения коленчатого вала двигателя.
К недостаткам ЭПХХ следует отнести повышенный расход масла при торможении двигателем, происходящий в результате резкого увеличения разрежения в цилиндрах двигателя при работе на этом режиме.
Дата добавления: 2015-08-14; просмотров: 4366;
