Логические элементы
Схемы, реализующие логические функции, называются логическими элементами.
Логические элементы могут быть выполнены на электромагнитных реле, полупроводниковых диодах и триодах, электронных лампах и т.д. В настоящее время применяются в основном логические элементы, использующие полупроводниковые приборы, однако вначале рассмотрим релейные элементы, так как на принципе их действия легче понять работу других логических элементов.
Логический элемент Иимеет несколько входов. Сигнал на выходе элемента появляется только в том случае, когда на все входы поданы сигналы.
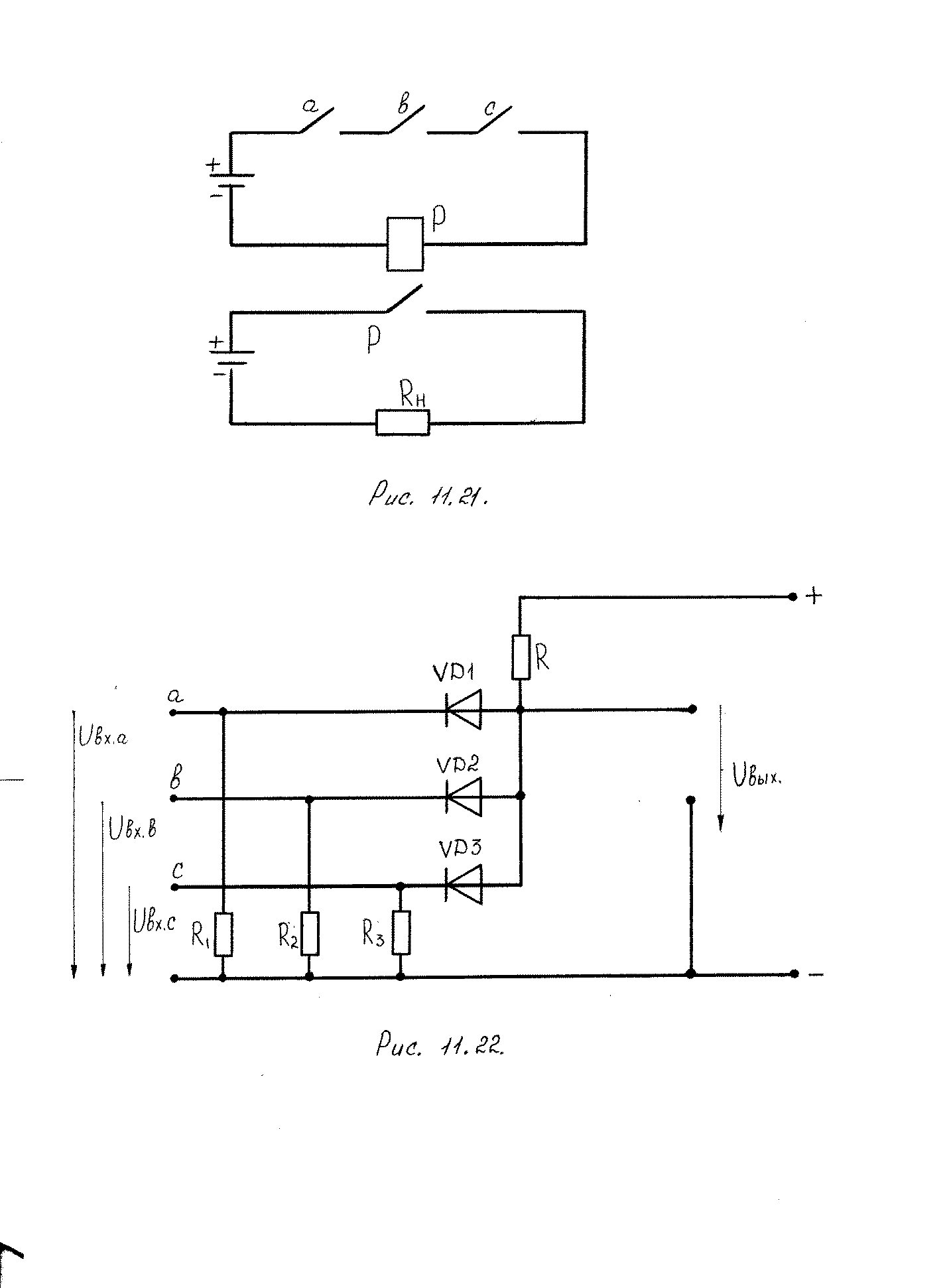
На рис. 52 показана принципиальная схема элемента Ина электромагнитном реле Р,на которой контакты входных устройств а, b, с соединены последовательно. Ток в обмотке реле возможен только в том случае, если будут замкнуты все три контакта. В этом случае реле сработает и замкнет исполнительную цепь с нагрузкой Rн.

Рис. 52. Схема логического элемента И на электромагнитном реле
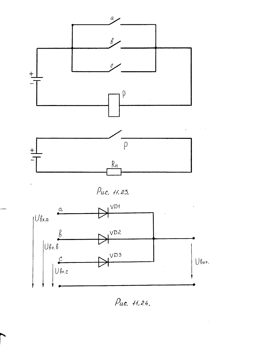
На рис. 53 эту же функцию выполняет схема на полупроводниковых диодах. При R> R1 = R2 = R3 напряжение Uвых близко к нулю. Напряжение на выходе схемы появится только при подаче положительного напряжения на все три входа схемы.

Рис. 53. Схема логического элемента И на полупроводниковых диодах
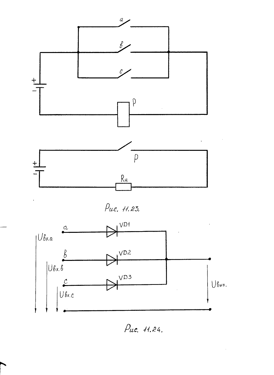
В релейной схеме рис. 54 контакты а, b, с включены параллельно, поэтому ток в реле наблюдается уже в том случае, когда замкнут хотя бы один из трех контактов.
Данная схема может быть выполнена на полупроводниковых диодах. Так, например, на рис. 55 показана схема ИЛИ,выполненная на три входных напряжения. Здесь сигнал на выходе появляется в том случае, если подан сигнал на любой из входов.
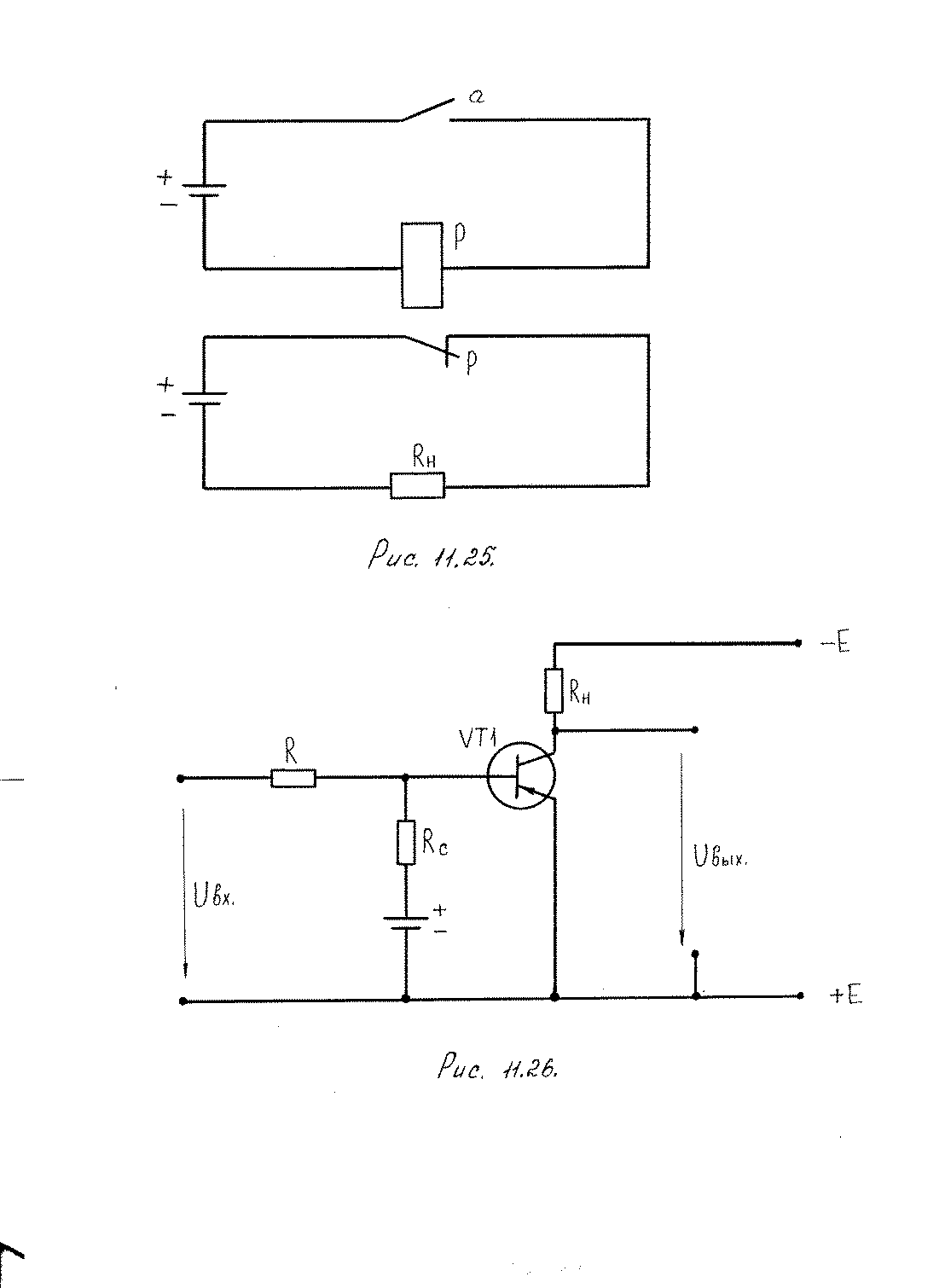
Схема НЕ(часто называется инвертором), выполненная на электромагнитном реле, показана на рис. 56. В этой схеме при разомкнутом контакте а замкнут контакт р, поэтому на выходе имеется напряжение, которое принимается за единицу. При наличии сигнала (контакт а замкнут) напряжение на Rн равно нулю.

Рис. 54. Схема логического элемента ИЛИна электромагнитном реле

Рис. 55. Схема логического элемента ИЛИна полупроводниковых диодах

Рис. 56. Схема логического элемента НЕна электромагнитном реле
Схема инвертора может быть выполнена на полупроводниковом триоде (рис. 57). В этой схеме триод при отсутствии сигнала на входе заперт, и на выходе имеется напряжение Uвых. Если на вход подать отрицательное напряжение, то триод открывается, и напряжение на выходе равно нулю.

Рис. 57. Схема логического элемента НЕ на транзисторе
Основные логические элементы на микросхемах имеют, как правило, один выход (Y) и несколько входов (X1; X2; X3; ... XN ). На электрических схемах логические элементы обозначаются в виде прямоугольников с выводами для входных (слева) и выходных (справа) сигналов. Внутри прямоугольника изображается символ, указывающий функциональное назначение элемента.
Основные логические функции приведены в таблице, там же указаны обозначения на микросхемах.
Так, например, отечественная микросхема К155ЛА3 считается базовым элементом 155-й серии (зарубежным аналогом К155ЛА3 является микросхема SN7400). Микросхема выполнена в пластмассовом корпусе с четырнадцатью выводами (DIP-14), на верхней стороне нанесена маркировка и ключ, обозначающий первый вывод микросхемы. Ключ представляет собой небольшую круглую метку. Если смотреть на микросхему сверху (со стороны корпуса), то отсчет выводов следует вести против часовой стрелки (рис. 58). Расположение выводов двухрядное.

Рис. 58. Внешний вид микросхемы К155ЛА3
Дата добавления: 2015-08-11; просмотров: 1751;
