Регулювання трубчастими реакторами
Трубчасті реактори використовують для проведення газофазових високоекзотермічних процесів. Вони дають змогу забезпечувати вищий ступінь конверсії, ніж реактори зміщення, оскільки значна кількість теплоти, що виділяється в процесі реакції, відводиться через стінку реактора. Трубчасті реактори належать до об’єктів із сильно розподіленими параметрами. Швидкість руху газової суміші за довжиною реактора вважається сталою, а змінними параметрами є концентрація нового продукту та температура. Зміна концентрації за довжиною реактора визначається швидкістю хімічної реакції, а температура змінюється в результаті виділення теплоти хімічної реакції та внаслідок теплопередачі через стінку реактора.

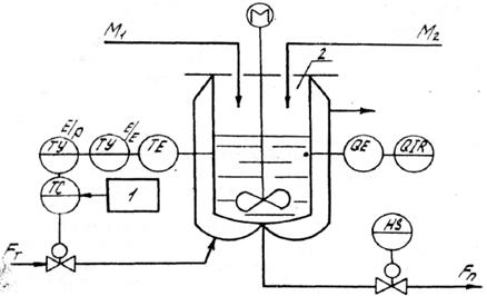
Рис. 9.6 Схема одно контурного регулювання реактором періодичної дії: 1 – програмний задавач; 2 - реактор

Рис. 9.7 Схема каскадного регулювання реактором періодичної дії
Аналіз технологічного процесу показує, що незначні зміни швидкості V газового потоку, концентрації Q та температури T на вході реактора можуть призводити до істотної зміни температурного профілю за довжиною реактора. При цьому максимальна температура в реакторі може значно перевищувати гранично допустиму.
Складність регулювання трубчастим реактором полягає в тому, що необхідно керувати розподілом температури за довжиною реактора. Змінним параметром, за яким стабілізується температура в реакторі, є її максимальне значення. При цьому в систему регулювання вмикають спеціальний блок вибору максимуму або підмикають до регулятора температурний датчик, який установлюється за довжиною реактора в зоні, де має місце максимальна температура.
Дата добавления: 2015-07-30; просмотров: 933;
