Стабилизаторы напряжения
Стабилизатором напряжения (тока) называют устройство, автоматически обеспечивающее поддержание напряжения (тока) нагрузочного устройства с заданной степенью точности.
Напряжение нагрузочного устройства может сильно изменяться не только при изменениях нагрузочного тока Iн, но и за счет воздействия ряда дестабилизирующих факторов. Одним из них является изменение напряжения промышленных сетей переменного тока. Это напряжение может отличаться от номинального значения в пределах от +5 до –15%. Другими дестабилизирующими факторами являются изменение температуры окружающей среды, колебание частоты тока и т.д. Применение стабилизаторов диктуется тем, что современная электронная аппаратура может нормально функционировать при нестабильности питающего напряжения менее 0,1–3%, а для отдельных функциональных узлов электронных устройств нестабильность должна быть еще меньше. Так, для УПТ и некоторых измерительных электронных приборов нестабильность питающего напряжения не должна превышать 10-4%.
Стабилизаторы классифицируют по ряду признаков:
1) по роду стабилизируемой величины – стабилизаторы напряжения и тока;
2) по способу стабилизации – параметрические и компенсационные стабилизаторы.
При параметрическом способе стабилизации используют некоторые приборы с нелинейной ВАХ, имеющей пологий участок, где напряжение (ток) мало зависит от дестабилизирующих факторов. К таким приборам относятся стабилитроны, лампы накаливания и др. В настоящее время широкое применение получили компенсационные стабилизаторы напряжения, которые подразделяют на стабилизаторы непрерывного и импульсного регулирования. При компенсационном способе стабилизации постоянство напряжения (тока) обеспечивается за счет автоматического регулирования выходного напряжения (тока) источника питания. Это достигается за счет введения отрицательной обратной связи между выходом и регулирующим элементом, который изменяет свое сопротивление так, что компенсирует возникшее отклонение выходной величины.
Основным параметром, характеризующим качество работы всех стабилизаторов, является коэффициент стабилизации. Как отмечалось, определяющими дестабилизирующими факторами, из-за которых изменяются выходные величины стабилизатора, являются входное напряжение стабилизатора Uвх и нагрузочный ток Iн.
Для стабилизатора напряжения коэффициент стабилизации по напряжению равен:
(8.2)
где ∆Uвх и ∆Uн – приращения входного и нагрузочного напряжений;
Uвх и Uн – номинальные значения входного и нагрузочного напряжений. Для стабилизатора тока коэффициент стабилизации тока равен:
(8.3)
где ∆Iн и Iн – соответственно приращение и номинальное значение нагрузочного тока.
Помимо коэффициента стабилизации стабилизаторы характеризуются такими параметрами, как внутреннее сопротивление Riст и коэффициент полезного действия ŋст. Значение внутреннего сопротивления стабилизатора Riстпозволяет определить падение напряжения на стабилизаторе, а следовательно, и напряжение на нагрузочном устройстве Uн при изменениях нагрузочного тока.
Коэффициент полезного действия стабилизатора характеризует мощность потерь в нем и является основным энергетическим показателем стабилизатора:
, (8.4)
где Рн – полезная мощность в нагрузочном устройстве; РП – мощность потерь.
Параметрические стабилизаторы напряжения.Схема простейшего параметрического стабилизатора напряжения изображена на рис. 8.21,а. С помощью такого стабилизатора, в котором применяется полупроводниковый стабилитрон VD, можно получать стабилизированное напряжение от нескольких вольт до нескольких сотен вольт при токах от единиц миллиампер до единиц ампер.
Стабилитрон в параметрическом стабилизаторе включают параллельно нагрузочному резистору Rн . Для ограничения тока через стабилитрон включают балластный резистор Rб .
Схема параметрического стабилизатора позволяет на основе уравнений Кирхгофа получить основные соотношения для токов и напряжений:
I0 = Iст + Iн; (8.5)
Uвх = I0 Rб + Uн (8.6)
Рис. 8.21. Параметрический стабилизатор напряжения: а – схема; б – пояснение принципа
действия; в – схема замещения
Принцип действия параметрического стабилизатора постоянного напряжения удобно объяснять с помощью рис. 8.21, б, на котором изображены ВАХ полупроводникового стабилитрона и «опрокинутая» ВАХ резистора Rб. Такое построение ВАХ позволяет графически решить уравнение электрического состояния стабилизатора напряжения при Rн = ∞ : Uвх1 = Uст1 + Rб Iст1. При увеличении напряжения Uвх(положение 1) на ∆Uвх, например, из-за повышения напряжения сети, ВАХ резистора Rбпереместится параллельно самой себе и займет положение 2. Из рис. 8.21,б видно, что напряжение Uст2 мало отличается от напряжения Uст1, т.е. напряжение на стабилитроне и на нагрузочном резисторе Rн останется практически неизменным.
При одновременном изменении нагрузочного тока Iн и входного напряжения Uвх ток Iст будет изменяться от некоторого минимального тока Iст.мин до максимального тока Iст.макс. Минимальному току Iст.мин будут соответствовать, согласно (8.5) и (8.6), минимальные Uвх.мин и Rн.мин, а максимальному току Iст.макс – Uвх.макс и Rн..макс. При таких изменениях для нормальной работы параметрического стабилизатора сопротивление резистора Rб должно быть таким, чтобы ток стабилитрона был бы не менее Iст.мин, т.е. не выходил за пределы рабочего участка ВАХ стабилитрона. После несложных преобразований (8.5) и (8.6) такое сопротивление резистора Rб определяется по формуле
(8.7)
При анализе работы параметрического стабилизатора необходимо знать максимальный ток в стабилитроне. Для сохранения работоспособности стабилитрона требуется, чтобы этот ток не превышал. паспортного значения Iст.макс . Очевидно, что максимальный ток в стабилитроне будет при Uвх.макс и Rн..макс
(8.8)
Для вывода формулы коэффициента стабилизации KUстрассматриваемого стабилизатора напряжения необходимо прибегнуть к схеме замещения.
Как видно из рис. 8.21,б. стабилизатор работает на линейном участке ВАХ стабилитрона. Поэтому схема замещения, построенная для приращений напряжений и токов, имеет вид, изображенный на рис. 8.21,в. В этой схеме стабилитрон заменяется постоянным резистивным элементом Rдиф = ∆ Uст / ∆Iст, который является параметром прибора. В соответствии со схемой замещения

Так как в стабилизаторе обычно Rдиф << Rн и Rдиф << Rб получим выражение для коэффициента стабилизации в следующем виде:
(8.9)
Как следует из (8.9), чем больше сопротивление резистора Rб, тем выше коэффициент стабилизации КUст. Анализ выражения (8.7) показывает, что сопротивление резистора Rб, определяемое по этой формуле, является наибольшим, т.е. и КUст будет наибольшим.
Коэффициент стабилизации параметрического стабилизатора напряжения на полупроводниковом стабилитроне может достигать 30–50. Для повышения стабилизированного напряжения применяют последовательное включение стабилитронов. Параллельное же включение стабилитронов в целях повышения нагрузочного тока не допускается. Это объясняется тем, что из-за разброса параметров включение стабилитронов не может произойти одновременно, так как один из них обязательно включится раньше другого. Следовательно, напряжение на обоих стабилитронах снизится одновременно и второй стабилитрон при сниженном напряжении уже не сможет включиться. Основными достоинствами параметрических стабилизаторов напряжения является простота конструкции и надежность работы. К недостаткам следует отнести небольшой коэффициент полезного действия, не превышающий 0,3, относительно большое внутреннее сопротивление стабилизатора, а также узкий и нерегулируемый диапазон стабилизируемого напряжения.
Компенсационные стабилизаторы напряжения.Эти стабилизаторы являются системами автоматического регулирования, в которых благодаря наличию отрицательной обратной связи обеспечивается постоянство напряжения и тока на нагрузочном устройстве с высокой степенью точности. Компенсационные стабилизаторы лишены недостатков, свойственных параметрическим стабилизаторам, что достигается усложнением их схем. В настоящее время компенсационные стабилизаторы создают на полупроводниковых дискретных элементах и в интегральном исполнении. Аналогично параметрическому стабилизатору, компенсационный стабилизатор включают между сглаживающим фильтром и нагрузочным устройством.
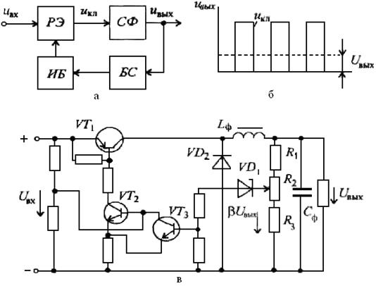
Компенсационные стабилизаторы подразделяются на стабилизаторы непрерывного действия и импульсные. Любой компенсационный стабилизатор (рис. 8.22,а) состоит из блока сравнения БС, в который входит источник опорного напряжения (параметрический стабилизатор) и резистивный делитель, усилителя постоянного тока VT и регулирующего элемента (транзистора) РЭ.

Рис. 8.22. Структурная схема компенсационного стабилизатора напряжения
непрерывного действия (а), его схема на транзисторах (б) и с применением ОУ (в)
На рис. 8.22,б изображена схема компенсационного стабилизатора постоянного напряжения на дискретных полупроводниковых приборах. В этом стабилизаторе в блок сравнения БС входят параметрический стабилизатор, состоящий из стабилитрона VD и резистора Rб, и резистивный делитель R1R2R3. Усилителем постоянного тока является усилитель на маломощном транзисторе VТ2 и резисторе RK. В качестве регулирующего элемента используется мощный транзистор VТ1. В рассматриваемом компенсационном стабилизаторе происходит непрерывное сравнение напряжения на нагрузочном резисторе UH (или части его) с опорным напряжением Uon, создаваемым с помощью параметрического стабилизатора на стабилитроне VD.
При увеличении входного напряжения стабилизатора или уменьшении нагрузочного тока Iн напряжение Uн повышается, отклоняясь от номинального значения. Часть напряжения Uн, равная βUн, где β – коэффициент деления резистивного делителя R1– R3, являющаяся сигналом обратной связи, сравнивается с опорным напряжением Uon, снимаемым с параметрического стабилизатора. Так как опорное напряжение остается постоянным, то напряжение между базой и эмиттером транзистора VТ2 из-за увеличения напряжения Uн уменьшается. Следовательно, коллекторный ток транзистора VТ2 снижается. Это приводит к уменьшению напряжения между базой и коллектором транзистора VТ1, что равносильно увеличению его сопротивления. Вследствие этого падение напряжения на транзисторе VТ1 возрастает, благодаря чему напряжение Uн приобретает значение, близкое к номинальному с определенной степенью точности. С помощью переменного резистора R2 осуществляется регулирование напряжения Uн.
В последнее время для повышения коэффициента стабилизации вместо усилителя на транзисторе VТ2 в стабилизаторах применяют интегральный операционный усилитель (ОУ), коэффициент усиления которого много больше коэффициента усиления на транзисторе VT2 (рис. 8.22,в). Это позволяет получить коэффициент стабилизации, равный нескольким тысячам. В рассматриваемом стабилизаторе помимо уменьшения медленных изменений выходного напряжения снижаются и пульсации за счет уменьшения переменных составляющих выходного напряжения. Сравнивая компенсационный стабилизатор напряжения с параметрическим, следует отметить следующие достоинства компенсационных стабилизаторов напряжения: высокий коэффициент стабилизации (К > 1000); низкое внутреннее сопротивление (Riст ≈ 10-3–10-4 Ом); практическая безинерционность и более высокий коэффициент полезного действия, составляющий 0,5
0,6.
Недостатками являются: большая сложность, а следовательно, меньшая надежность по сравнению с параметрическими стабилизаторами; значительные масса, габариты и стоимость стабилизаторов, что объясняется не только наличием большого количества элементов в стабилизаторе, но и применением радиаторов для обеспечения нормального теплоотвода регулирующего мощного транзистора.
Компенсационные стабилизаторы непрерывного действия в интегральном исполнении в настоящее время получили широкое распространение. Наиболее популярны интегральные стабилизаторы напряжения серии КН2. Такие устройства позволяют по-новому осуществлять питание сложных электронных устройств. Их применяют в качестве индивидуальных стабилизаторов для отдельных блоков и каскадов. В то же время общие источники вторичного электропитания можно выполнять нестабилизированными.
Импульсные стабилизаторы постоянного напряжения (ИСПН)в последнее время получают все большее распространение, так как они имеют высокий КПД, достигающий значений 0,8–0,85, а также меньшие габариты и массу.
На рис. 8.23, а приведена структурная схема ИСПН. Как и компенсационный стабилизатор непрерывного действия, ИСПН является устройством, в котором применяется отрицательная обратная связь, ослабляющая изменения выходного напряжения или нагрузочного тока. Отличием ИСПН от компенсационного стабилизатора непрерывного действия является работа регулирующего элемента (РЭ) — транзистора — в режиме ключа.

Рис 8.23. Структурная схема импульсного стабилизатора напряжения (а), временные диаграммы выходного напряжения (б) и принципиальная схема релейного импульсного стабилизатора постоянного напряжения (в)
Именно режим ключа позволяет получить очень высокий КПД. Действительно, мощности потерь РКп в таком режиме приближаются к нулю: в открытом и закрытом состояниях транзистора, соответственно, падение напряжения на нем Uкэ и ток через него Iк близки к нулю. Следовательно, мощность РКп = Uкэ Iк тоже близка к нулю. Малая мощность РКп позволяет отказаться от теплоотводящих радиаторов, что уменьшает массу и габариты стабилизаторов.
Работа регулирующего транзистора в режиме ключа дает возможность получить с его выхода однополярные импульсы прямоугольной формы uкл (рис. 8.23,б). Для последующего преобразования таких импульсов в постоянное напряжение служит сглаживающий фильтр СФ (рис. 8.23,в). Регулирующий элемент и сглаживающий фильтр охвачены отрицательной обратной связью, которую осуществляют блок сравнения БС и импульсный блок ИБ. В блоке сравнения выходное напряжение сравнивается с эталонным (опорным) напряжением. Получающееся при этом разностное напряжение воздействует на импульсный блок, который вырабатывает управляющие импульсы разной длительности или частоты следования, управляющие работой РЭ. Изменения длительности импульсов или частоты их следования позволяет поддерживать выходное напряжение неизменным при изменениях как входного напряжения стабилизатора, так и нагрузочного тока.
Импульсные стабилизаторы постоянного напряжения по способу управления регулирующего элемента подразделяют на релейные (или двухпозиционные) и с широтно-импульсной модуляцией (ШИМ). Подробно работа ИСПН рассматривается на примере релейного стабилизатора, схема которого изображена на рис. 8.23,в. В этом стабилизаторе в блоке сравнения функции сравнения эталонного (опорного) напряжения с выходным напряжением стабилизатора совмещены с функциями релейного устройства. Те и другие функции выполняет стабилитрон VD1.
Релейное устройство через транзисторы VТ2, VТ3, принадлежащие импульсному блоку, управляет РЭ – транзистором VТ1. В качестве сглаживающего фильтра в ИСПН чаще всего используют Г-образные LC-фильтры, так как при этом достигается наибольший КПД стабилизаторов. Такой фильтр, состоящий из дросселя Lф и конденсатора Сф, применяется и в рассматриваемом стабилизаторе.
Релейный стабилизатор со стабилитроном работает следующим образом. При подаче постоянного входного напряжения Uвх регулирующий транзистор VТ1 открывается. Благодаря наличию индуктивной катушки Lф, ток через которую не может изменяться скачком, напряжение на выходе стабилизатора будет постепенно увеличиваться. Соответственно в блоке сравнения начнет увеличиваться напряжение βUвых, где β – коэффициент деления резистивного делителя R1 – R3. При некотором значении этого напряжения стабилитрон VD1 установится проводящим, что приводит к отпиранию транзистора VТ3 и запиранию транзистора VT2, так как транзистор VТ3 закорачивает его вход. В свою очередь, транзистор VТ2 запирает регулирующий транзистор VТ1. После этого напряжение на выходе стабилизатора и в блоке сравнения начинает уменьшаться. При определенном значении βUвых напряжение на стабилитроне VD1 становится меньше напряжения электрического пробоя и стабилитрон VD1 перестает быть проводящим, что приводит к запиранию транзистора VТ3 и отпиранию транзисторов VT2, VТ1. Далее все процессы повторяются.
Изменения выходного напряжения из-за воздействия дестабилизирующих факторов приводят к соответствующим изменениям длительности закрытого и открытого состояний регулирующего транзистора VТ1, в результате среднее значение выходного напряжения будет поддерживаться с определенной степенью точности.
При снижении тока в импульсах, вырабатываемых транзистором VТ1, в дросселе возникает ЭДС самоиндукции, которая может вызвать перенапряжение на транзисторах и вывести их из строя. Для предотвращения этого включают диод VD2, через который гасится возникающая ЭДС самоиндукции.
Основным преимуществом всех релейных ИСПН является их высокое быстродействие, а существенным недостатком – относительно большая амплитуда пульсаций выходного напряжения. Эти пульсации не могут быть сведены к нулю, так как переключения РЭ возможны только при изменениях выходного напряжения.
Ранее отмечались преимущества ИСПН по сравнению с параметрическими и компенсационными стабилизаторами непрерывного действия: высокий КПД, меньшие габариты и масса. Последние два преимущества достигаются за счет увеличения частоты переключений регулирующего транзистора. Эта частота обычно лежит в диапазоне 2–50 кГц. Однако необходимо отметить, что увеличение частоты обусловливает рост мощности потерь в регулирующем транзисторе, индуктивной катушке сглаживающего фильтра и некоторых других элементах, что приводит к снижению КПД.
Поэтому при выборе частоты переключений приходится решать задачу поиска оптимального решения: с одной стороны, КПД должен быть наибольшим, а с другой – масса и габариты должны быть наименьшими. В настоящее время для решения подобных задач широко применяют ЭВМ, которые способны быстро проанализировать множество вариантов и выбрать из них оптимальный.
Дата добавления: 2015-08-11; просмотров: 3431;
