Автоматизація процесів адсорбції
Адсорбцію використовують у промисловості під час очищення та сушіння газів, очищення та освітлення розчинів, а також розділення газових сумішей і парів. Промислові процеси адсорбції поділяють на періодичні та безперервні. Адсорбцію проводять як у нерухомому шарі адсорбенту, так і в рухомому або киплячому шарі.
Десорбція, як правило, нерозривно пов'язана з адсорбцією. Десорбцію виконують такими методами: витісненням з адсорбенту вилучених речовин агентами, які мають вищу поглинаючу здатність, ніж вилучена речовина; випаровуванням вилучених речовин шляхом нагрівання адсорбенту.
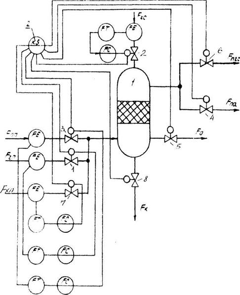
Адсорбери з нерухомим шаром адсорбенту належать до періодичних апаратів. Для керування ними встановлюють програмні пристрої, які за жорсткою програмою виконують такі операції: відкривають подавання і вихід газової суміші (клапани 1 і 2); закривають подавання перегрітої пари (клапани 3 і 6) при проведенні адсорбції; закривають клапани 1, 2, 4, 5, 7, 8 для виконання операції десорбції; відкривають клапани 4 і 7 і закривають клапани 1, 2, 3, 4, 6 і 8 при виконанні операції охолодження адсорбент; відкривають лінію стоку конденсату (клапан 8).
Схему регулювання адсорбером з нерухомим шаром адсорбенту показано на рис. 7.21, де позначено: 1 - адсорбер; 2 – програматор.
Якщо необхідно стабілізувати витрати перегрітої пари Fnn гарячого повітря Fгп, холодного повітря Fxn та газової суміші Fгс, використовують одноконтурні АСР. Клапани в лініях парогазової суміші Fпгс, повітря в атмосферу Fпа, газу на виході адсорбера F0 та зливу конденсату Fк є технологічними і керуються лише програматором 2.

Рис. 7.21 Схема автоматизації адсорбера з нерухомим шаром адсорбенту
Розглянемо просочувальний безперервно діючий адсорбер з киплячим, шаром дрібнозернистого адсорбенту на тарілках (рис. 7.22).

Рис. 7.22 Схема автоматизації адсорбера
Показником ефективності процесу є концентрація вилучуваного компонента з газової суміші. Основним є контур регулювання стабілізацією концентрації вилучуваного компонента в газовій суміші на виході з адсорбера. При цьому регулюючий вплив відбувається зміною витрати адсорбенту. Для усунення збурення по каналу витрати газової суміші остання стабілізується.
Одним із важливих параметрів процесу адсорбції в киплячому шарі є перепад тиску за висотою колони. У разі постійної витрати газової суміші цей параметр визначається масою адсорбенту на тарілках, тому регулюючий вплив доцільно виконувати зміною витрати адсорбенту, наприклад, за каскадним принципом (див. рис. 7.22).
Контролю підлягають витрата Fг, концентрація основного компонента Qг температура Тг газової суміші; температура адсорбенту і за висотою колони; перепад тиску за висотою колони; концентрація Q основного компонента на виході адсорбера в газовій суміші з витратою Fго.
Сигналізації підлягає концентрація Q в газовій суміші на виході з колони і тиск у ній. Якщо тиск у колоні різко підвищується, система захисту має перекривати витрату адсорбенту Fа.
Дата добавления: 2015-07-30; просмотров: 1604;
