Логические элементы.
Логический элемент – интегральная схема, в которой выходной сигнал связан со входным по законам алгебры логики.
В цифровой электронике в качестве основных логических элементов приняты следующие 7:
1) НЕ, NOT реализует логическую логическое отрицание (инверсия);
УГО - условное графическое обозначение:

Таблица истинности – сочетание всех возможных выходных сигналов и соответствующих им комбинаций входных сигналов.

ФАЛ - функция алгебры логики: 
ТТЛ – транзисторно-транзисторная логика:

Транзисторный ключ на биполярном транзисторе может находится в двух состояниях: при наличии входного сигнала транзистор открыт, работает в режиме насыщения, внутреннее сопротивление стремится к 0, а выходное напряжение пропорционально сопротивлению, и ФАЛ равна нулю; а если входной сигнал отсутствует, то транзистор работает в режиме отсечки (закрыт), внутреннее сопротивление стремится к бесконечности, выходной сигнал – напряжение высокого уровня, что соответствует логической единице.
Достоинством этой схемы является быстродействие; недостатком – малая нагрузочная способность.
Под нагрузочной способностью понимают количество устройств, которыми может быть нагружена интегральная схема. Коэффициент разветвления по выходу не более 15.
«НЕ» на МОБ-транзисторе.

VT1 выполняет роль коллекторной нагрузки, VT2 – ключа. На затвор VT1 все время подан положительный потенциал, т.е. он всегда открыт; VT2 открыт только в том случае, если на входе есть положительный сигнал, т.е.
=1, внутренне сопротивление равно 0, выходное напряжение равно 0.
К достоинствам относят:
1) на той же площади кристалла, что и у биполярного ключа, располагается в 10 раз больше транзисторов, т.е. стоимость меньше;
2) нагрузочная способность в 10 раз больше, чем на биполярном транзисторе;
3) в 1000 раз меньше потребление мощности от источника питания, поэтому схема распространена. Но быстродействие в 10 раз меньше, это объясняется большими сопротивлениями во входной и выходной цепи и большими входными емкостями конденсатора между затвором и истоком.
2) ИЛИ, OR реализует логическую функцию – логическое сложение (дизъюнкция);
УГО:

ФАЛ: F = X1 + X2 = X1 V X2.
| X1 | X2 | F |
Таблица истинности:
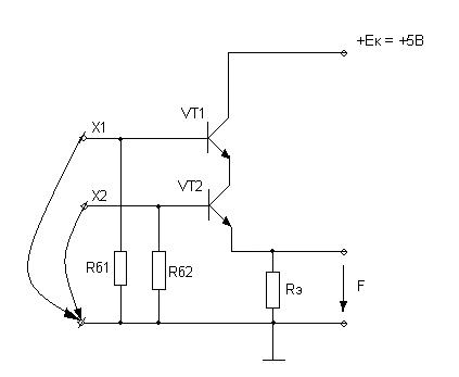
В логике ТТЛ:

Биполярные транзисторы VT1 и VT2 соединены параллельно, входные сигналы подаются на базы транзисторов, выходной – снимается с сопротивления эммитера.
Если хотя бы один транзистор открыт (т.е. сигнал на базе имеет напряжение высокого уровня Х1=Uн=1), то через Rэ проходит ток, который создает падение напряжения на Rэ не равное нулю: F=1=Uн.
Если сигналы на обоих входах отсутствуют, то оба транзистора заперты, токи через них не протекают, напряжение на Rэ равно нулю.
В МДП-логике:

Входные сигналы Х1 и Х2 подаются на затворы VT1 и VT2, в схеме использованы транзисторы с индуцированными каналами. Роль сопротивления нагрузки в этих транзисторах выполняет VT3.
Если на одном из транзисторов VT1/VT2 на затворе положительный потенциал (т.е. 1), то транзистор пропускает ток от +Э, на VT3, который всегда открыт, с VT3 снимаем напряжение.
3) И, AND – выполняет функцию логического умножения (конъюнкция).
УГО:

ФАЛ: F = X1*X2 = X1 Λ X2.
| X1 | X2 | F |
Таблица истинности:
В логике ТТЛ:

В ТТЛ логике биполярные транзисторы VT1 и VT2 теперь соединены последовательно. Напряжение на Rэ появится только в том случае, если будут открыты оба транзистора и VT1 и VT2. Если хоть один из транзисторов закрыт, то сигнал на выходе отсутствует.
Схема И на многоэммитерном транзисторе (с МЭТ VT1):

Отличительной особенностью схемы является использование многоэммитерного транзистора, в котором количествоэммитеров равно количетву входов логического элемента.
Если входные сигналы Х1 и Х2 – напряжение высокого уровня (1), то ток через переходы база-эммитер транзистора VT1 не протекает и вынужден идти через переход база-коллектор, при этом на базе транзистора VT2 появляется отпирающее напряжение, транзистор VT2 открывается, через него протекает ток, который создает на Rэ падение напряжения F=1.
Если хотя бы на 1 из выходов Х1/Х2 сигнал отсутствует, то пойдет ток через переход эммитер-база транзистора VT1 и для включения транзистора VT2, оставшегося тока база-коллектор VT1 будет недостаточно, следовательно, ток через VT2 не протекает F=0.
4) ИЛИ-НЕ, NOR выполняет операцию логического сложения с инверсией.
УГО:

ФАЛ: F = 
| X1 | X2 | F |
Таблица истинности:
В логике ТТЛ:

Если на обоих входах транзисторов VT1 и VT2 имеются сигналы, то оба транзистора открыты, протекает ток iк и F
0=0.2
0.3 В.
5) И-НЕ, NAND выполняет операцию логического умножения с инверсией.
УГО:

ФАЛ: F=
.
| X1 | X2 | F |
Таблица истинности:
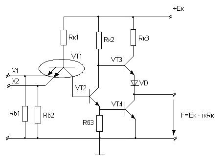
В логике ТТЛ (базовый элемент ТТЛ логики):

Если на входах Х1 и Х2 МЭТ VT1 имеется входное напряжение высокого уровня, то ток через переходы база-эммитер транзистора VT1 не проходит. Весь ток пойдет через переход (VT1) база-коллектор и откроет транзистор VT2, следовательно, потечет ток
, в результате на входе транзистора VT2 низкий потенциал не откроет этот транзистор. С другой стороны появится напряжение на базе транзистора VT4, транзистор VT4 откроется, и тогда на его выходе появится сигнал F=0.
Базовый элемент И-НЕ считается универсальным, т.к. с его помощью можно получить любой логический элемент, в том числе описываемый основными логическими функциями И, ИЛИ, НЕ.

Универсальность базового элемента И-НЕ состоит в том, что, используя только этот элемент, можно создать логическую интегральную схему любой степени сложности.
6) ИСКЛЮЧАЮЩЕЕ ИЛИ, XOR – сумматор по модулю 2 или логическая неравнозначность.
УГО:

ФАЛ: F= 
| X1 | X2 | F |
Таблица истинности:
Элемент ИСКЛЮЧАЮЩЕЕ ИЛИ может быть получен с использованием:
1) разных логических элементов (НЕ, И-НЕ);
2) в базисе И, НЕ;
3) в базисе ИЛИ, НЕ.
7) ИСКЛЮЧАЮЩЕЕ ИЛИ-НЕ, XNOR – логическая равнозначность.
УГО:

ФАЛ: (А=В)=А*В+ 
Таблица истинности:
| А | В | А=В | А<В | А>В |
Сложные логические элементы.
Часто при выполнении функций алгебры логики приходится выполнять последовательность операций И, ИЛИ, НЕ, поэтому промышленность выпускает такие интегральные схемы массовым тиражом.
ИС 555 ЛР 2
2-2-3-4-4И-4ИЛИ-НЕ

Условные обозначения логических элементов:
| К | Л | А | ||
1) К – широкое применение ИС;
2) 1 – полупроводниковая ИС (технология изготовления ИС);
3) № серии;
4) функциональное назначение (логический элемент)
5) тип логического элемента:
ЛИ – И
ЛН – НЕ
ЛА – И-НЕ
ЛЕ – ИЛИ-НЕ
ЛЛ – ИЛИ
ЛР – И, ИЛИ, НЕ.
Дата добавления: 2015-08-08; просмотров: 3578;
