ДВУХКОНТУРНАЯ СХЕМА АЭС
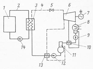
Большинство схемных решений АЭС основано на двухконтурной схеме охлаждения (см. рис. 6.1). Из-за того, что теплоноситель первого контура активируется под действием нейтронов в ядерном реакторе и в него попадают продукты коррозии и деления ядерного топлива из негерметичных твэлов, непосредственное использование его в качестве рабочего тела (даже если технически возможно) в турбогенераторе крайне нежелательно из-за необходимости постоянного обслуживания этого оборудования. Поэтому теплоноситель первого контура 2 (вода, тяжелая вода, газ, жидкие металлы и др.) охлаждает ядерный реактор 1 и переносит тепло в теплообменник 3, где через стенки труб передает тепло теплоносителю второго контура 4 - воде. Давление во втором контуре поддерживается на таком уровне, чтобы на выходе теплообменника 3 вода превращалась в пар, который подается на паровую турбину 6 с электрогенератором 7. Теплообменник 3 в такой схеме охлаждения называют парогенератором.

Рис. 6.1. Двухконтурная схема АЭС.
1 – ядерный реактор; 2 – первый контур охлаждения; 3 – парогенератор; 4 – второй контур охлаждения; 5 – дроссельный клапан; 6 – паровая турбина; 7 – электрогенератор; 8 – конденсатор турбины; 9 – конденсатный насос; 10, 13 – регенеративные теплообменники; 11 – деаэратор; 12 – питательный насос; 14 – циркуляционный насос первого контура.
Дата добавления: 2015-08-08; просмотров: 848;
