Електрична очистка газів
Розглянемо на прикладі сухого електрофільтру (рис. 9.17). В зв’язку з тим, що електричні апарати очистки повітря від пилу виконують завдання, аналогічні завданням фільтрів і мокрих очищувачів, цілі управління у них співпадають.
Параметрами, від яких залежить концентрація пилу на виході електрофільтру, являється: напруга живлення U, навантаження G, температура газу t, радіус частин r, тиск газу P, вологість m, питомий електричний опір R.
Для сухих електрофільтрів отримано рівняння, що дає уявлення про залежність кінцевої концентрації Cк від цих параметрів:
Cк= Cн(-0,741U+0,599G-0,21P+0,025t-0,226r) /9.10/
де Cн – початкова концентрація пилу.
Із рівняння випливає, що найбільш сильно на концентрацію Cк впливають початкова концентрація Cн, напруга U і витрата G; параметри P, t, r впливають менше; вони визначаються попереднім технологічним процесом і з їх зміною в об’єкт будуть поступати збурюючи впливи. Те ж можна сказати і про концентрацію Cн. Витрату газу, з метою усунення збурень, необхідно стабілізувати. Напруга U для високоякісної очистки повинна підтримуватись на максимально високому рівні, близькому до критичного. Для цього встановлюють автоматичний пристрій, який періодично здійснює плавне підвищення напруги до виникнення пробою (дугового розряду) в міжелектродних проміжках. В момент виникнення пробою спрацьовують реле максимального струму і мінімальної напруги; вони дають команди автоматичному пристрою на швидке зниження напруги U до величини, що забезпечує гасіння дуг (~10%). Через деякий проміжок часу пристрій знову починає підвищувати напругу до граничного пробивного значення. Потім цикл повторюється.

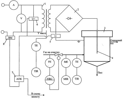
Рис. 9.17 Типова схема автоматизації електричної очистки газу: 1 – трансформатор; 2 – високовольтний випрямляч; 3 – електрофільтр; 4 – коронний електрод; 5 – реле максимального струму; 6 – реле мінімального струму; 7 – автоматичний пристрій управління; 8 – виконавчий механізм.
При обриві коронних електродів сигнальний пристрій через 5-10 циклів пониження напруги дає імпульс в схему сигналізації і захисту.
Контролю в даному процесі підлягають витрата, температура і вологість газового потоку, напруга і сила струму, температура масла трансформаторно-випрямного блоку.

Рис. 9.18 Залежність ефективності очистки від числа іскрових розрядів.
Регулювання по іскровому принципу. Типове регулювання електрофільтра по дуговому пробою має суттєвий недолік – середнє значення робочої напруги виявляється нижче оптимального внаслідок її періодичного зниження. Більш перспективним являється по числу іскрових розрядів, які передують пробою і визначають ступінь очистки (рис. ). Оптимальна частота іскрових розрядів може бути розрахована зарання (як завдання регулятору) по розрядній відстані, поєднанню електродів, властивостями газів, що очищаються та іншими параметрами процесу. Для контролю за поточним значенням частоти іскріння у вторинному колі трансформатора встановлюють спеціальний пристрій, що реагує на імпульси напруги, які викликаються стрибкоподібними змінами струму при іскрінні.
Дата добавления: 2015-07-30; просмотров: 1065;
