Технологическая линия производства виноматериалов
Характеристика продукции, сырья и полуфабрикатов. Виноматериалы – молодое вино, полученное в результате спиртового брожения продуктов переработки винограда непосредственно на заводе первичного виноделия и используемое в качестве основного сырья для производства разнообразного ассортимента виноградных вин. Виноматериалы различают по природе спирта, содержащегося в них, цвету, концентрации экстрактивных веществ, спирта и сахара. Выпускают два основных вида виноматериалов: виноматериалы для получения столовых вин и крепленые виноматериалы.
Виноматериалы для столовых вин содержат только спирт, полученный в результате естественного брожения на чистых культурах винных дрожжей натурального виноградного сока. Объемная доля такого спирта в вине составляет 9….14 %. По массовой доле остаточного сахара эти виноматериалы подразделяются на сухие (не более 0,3 %), до 1 %, полусухие (1,0…2,5 %) и полусладкие (3…8 %). Последние предназначены для десертных вин.
Крепленые виноматериалы наряду со спиртом естественного брожения содержат добавленный спирт-ректификат. В России установлены обязательные минимальные нормы объемной доли спирта, получаемого в результате естественного брожения: для крепких вин не менее 3 %, для десертных – не менее 1,2 %.
По цвету различают белые и красные виноматериалы. Белые виноматериалы, как правило, характеризуются светло-желто-соломенным цветом, нежным вкусом, тонким ароматом без терпкости и грубости. Красные виноматериалы существенно отличаются от белых не только по цвету, но и по химическому составу, вкусу и аромату. Характерные качества красных виноматериалов обусловлены тем, что в их сложении участвуют не только вещества виноградного сока, но и вещества в основном фенольной природы, которые содержатся в кожице и семенах.
Сырьем для получения виноматериалов является виноград, достигший технической (промышленной) зрелости, необходимых для данного типа вина содержания сахара и кислотности. Виноматериалы для столовых вин производят из винограда, содержащего 17…20 % сахара и имеющего кислотность 6…8 г/дм3. Для десертных вин требуется виноматериал, полученный из винограда, содержащего не менее 25 % сахара, кислотностью – 5…7 г/дм3. Из сортов винограда, сок которых не окрашен, приготовляют белые виноматериалы. Для производства красных виноматериалов основное значение имеет подбор сортов винограда с большим технологическим запасом красящих веществ.
Основными полуфабрикатами являются мезга – дробленый виноград и сусло – виноградный сок. Виноградная мезга представляет собой грубую суспензию, состоящую из двух резко разграниченных фаз: жидкой – сусла и твердой – кожицы и семян. Семена технически зрелого винограда достаточно твердые, а кожица упругая, благодаря чему обеспечивается хорошее дренирование всей массы мезги и создаются благоприятные условия для выделения из нее сока. Его содержание в мезге достигает 80 %, и он распределен в смеси с твердыми тканями ягод – кожицей и семенами. Качество виноматериала существенно зависит от способа извлечения сока из мезги.
Особенности производства и потребления готовой продукции. С момента сбора винограда до начала его переработки допустим промежуток времени не более 4 ч, так как вытекающий из поврежденных ягод сок легко сбраживается и закисает. Поэтому производство виноматериалов является сезонным и размещается вблизи виноградников. Винзавод первичной переработки характеризуется тем, что переработка винограда на этом заводе заканчивается получением молодого вина. За 2..3 месяца до начала сезона виноделия следующего года все вина с завода удаляют.
Производство виноматериалов связано с процессами получения виноградной мезги и сусла, брожения сусла, дображивания и осветления виноматериала.
При получении виноградной мезги ягоды раздавливают для облегчения выделения сока и повышения его выхода. После дробления ягод проницаемость их тканей резко увеличивается и диффузионные процессы ускоряются. Степень измельчения ягод выбирается в зависимости от требований, предъявляемых к химическому составу вина. При производстве вин сортов Кагор, Портвейн, Мадера применяют высокоэкстрактивные виноматериалы из ягод, подвергнутых механической обработке в центробежных дробилках. В производстве столовых вин, а также шампанских, хересных и др. применяют малоэкстрактивные виноматериалы, которые можно получить в валковых дробилках при мягком механическом режиме, полностью исключающем перетирание кожицы, а также раздавливание и измельчение гребней, из которых могут извлекаться нежелательные вещества, придающие вину грубость и неприятные привкусы.
При получении виноматериала для красных вин в отличие от белых обеспечивают хороший контакт сусла с мезгой для более полного извлечения из них красящих, дубильных и ароматических веществ. Они придают красному вину характерные для него цвета и вкусовую полноту. Для этого мезгу подвергают предварительной тепловой обработке при 55…60 °С до приобретения суслом требуемой окраски, после чего мезгу охлаждают и прессуют. Для получения ароматизированных вин типа Вермут используют виноматериалы со слабовыраженным ароматом.
При получении виноградного сусла первоначально сок выделяют из мезги способом стекания под действием силы тяжести. Это сусло, называемое суслом – самотеком, по химическому составу и технологическим свойствам представляет собой самую ценную фракцию. Выход самотечного сусла не превышает 55 % от массы перерабатываемого винограда. Увеличение выхода виноматериалов связано с интенсификацией процессов дробления винограда и выделения из мезги сусла. Для этого используют ударно-центробежные воздействия при дроблении винограда, а мезгу при отделении сусла подвергают сжатию (прессованию). В результате общий выход сусла достигает 80 % от массы винограда. Однако по сравнению с самотечным в прессовом сусле повышается содержание взвесей частиц оболочки и мякоти, дубильных веществ и металла, а также содержится меньше сахара. Прессовое сусло 1-го давления используют полностью или частично для получения марочных вин. Прессовое сусло 2-го и частично 1-го давления идет на ординарные и крепленые вина. Прессовое сусло 3-го давления, имеющее наиболее низкое качество, применяется в производстве крепких ординарных вин.
Виноградные выжимки поступают на специальную переработку для получения спирта и винно-кислотного сырья.
Получаемое сусло для выделения из него взвешенных частиц направляют на осветление. От полноты осветления сусла в значительной мере зависит качество будущего вина. В зависимости от назначения получаемого виноматериала и конкретных технологических условий применяют различные способы осветления сусла: отстаивание, центрифугирование, электрофлотация и др. Одно из основных технологических условий нормального осветления сусла – исключение забраживания, в результате жизнедеятельности паразитных микроорганизмов. Для предупреждения этого применяют сульфитацию, охлаждение сусла или комбинацию этих двух приемов. Желательные низкие дозировки SO2 (50…75 мг/дм3) и охлаждение до 10…12 °С.
Соприкосновение твердых частиц винограда с отжатым соком и сока с воздухом должно быть по возможности минимальным, чтобы избежать окисления сока и обогащения его избытком экстрактивных веществ.
Брожение виноградного сусла. Спиртовое брожение – основной технологический процесс виноделия. Вещества, образующиеся в результате спиртового брожения, сообщают продукту характерные особенности, свойственные вкусу и букету вина. При производстве сухих виноматериалов исходный сок сбраживается полностью (весь сахар используется дрожжами), "насухо", и в готовом вине сахар практически отсутствует. Белые и красные сухие виноматериалы используют для производства марочных вин и шампанского, а также столовых вин.
Полусладкие виноматериалы получают в результате неполного сбраживания сока путем остановки брожения (охлаждением, оклейкой, пастеризацией) в момент, когда в бродящем сусле остается необходимое количество сахара (3…8 %).
Виноматериал для крепленых вин: Портвейн, Мадера, Херес, Мускат, Токай, Кагор и др. готовят путем неполного сбраживания виноградного сока из сортов, обладающих способностью к высокому накоплению сахара при созревании или к заваливанию и заизюмливанию при перезревании. Процесс брожения останавливают спиртованием, добавляя ректификационный спирт. При изготовлении десертных вин спиртование осуществляют на начальных стадиях брожения, когда в сусле остается еще довольно высокое количество сахаров. Введение повышенного количества спирта перед окончанием брожения приводит к получению крепкого вина. Введение спирта не только обусловливает требуемую крепость, но и способствует созданию необходимой устойчивости и характера готового вина.
Хересные виноматериалы получают по технологии белых столовых вин, затем его подспиртовывают до объемной доли спирта 15…16 %, выдерживают при температуре 16…20 °С под пленкой (солерой) специально выращенных хересных дрожжей. Хересные дрожжи потребляют питательные вещества вина, крепость вина снижается, а количество альдегидов, ацеталей и эфиров возрастает. В результате вино приобретает ярко выраженный специфический аромат и вкус. В нашей стране разработан метод непрерывного хересования.
При получении виноматериалов высокоэкстрактивных вин обычно применяют брожение сусла на мезге, при котором происходит не только сбраживания сахара, но и экстрагирования фенольных, азотистых и других веществ из кожицы и семян. Для интенсификации процессов экстрагирования брожения сусла на мезге проводят в открытых или закрытых резервуарах, в специальных аппаратах периодического и непрерывного действия при температуре 28…30 °С.
При производстве красных виноматериалов сброшенный виноматериал пропускают через экстрактор, содержащий свежую мезгу.
Дображивание и осветление виноматериала. После основного брожения виноматериал еще мутный и нестойкий. При дображивании продолжается алкогольное брожение и идет постепенное оседание дрожжевых клеток. Происходит образование кристаллов винной кислоты. При выпадении кристаллов в осадок к их поверхности прилипают твердообразные частицы взвеси. В результате этих процессов виноматериал осветляется, улучшается его вкус и повышается стойкость. Однако вышеуказанные преобразования являются лишь первой стадией созревания вина. Полученные виноматериалы еще незрелое молодое вино, которое требует дальнейшей обработки и выдержки.
Различают необработанные и обработанные виноматериалы. Обработанным называют виноматериал, приготовленный по установленным технологическим схемам, прошедшим технологическую обработку и выдержку. Виноматериал в принципе должен быть пригоден для фасования в бутылки (после отдыха и фильтрации) и реализации в качестве столового вина.
Стадии технологического процесса. Производство виноматериалов включает следующие основные стадии и операции:
– приемку, контроль качества и транспортирование винограда;
– дробление винограда и отделение гребней;
– отделение сусла-самотека и прессования сусла;
– осветление и очистку сусла;
– брожение сусла;
– брожение и осветление виноматериала;
– фасование, хранение и транспортирование виноматериалов виноматериала.
Характеристика комплексов оборудования. Начальный комплекс оборудования линии включает бункера-питатели, валковые или ударно-центробежные дробилки-гребнеотделители, сульфитодозировочные установки. Этот комплекс обеспечивает переработку винограда в стерилизованную мезгу.
Ведущий комплекс оборудования линии состоит из камерных или шнековых стекателей и прессов периодического или непрерывного действия. В стекателях под действием гравитации из мезги выделяется сусло-самотек, а прессы из остатков мезги отжимают прессовую фракцию сусла.
Каждую из полученных фракций сусла перерабатывают в сухой или крепленый виноматериал при помощи одинаковых комплексов оборудования. В такой комплекс входят сульфитодозировочные установки, отстойники, бродильные аппараты, спиртодозаторы и резервуары для хранения виноматериалов. Применяют металлические, железобетонные или деревянные резервуары вместимостью от 15 до 270 м3.
На рис. 2.14. изображена машинно-аппаратурная схема линии производства белых виноматериалов.
Рис. 2.14. Машинно-аппаратурная схема линии производства белых виноматериалов
|
Устройство и принцип действия линии. Виноград доставляется специальным автотранспортом 1. После точного учета количества поступившего винограда и инспекции его качества по сортовому и химическому составу виноград шнековым питателем 2 подается в дробилки-гребнеотделители 3, в которых одновременно с раздавливанием ягод винограда отделяются гребни.
Отделенные гребни, выходящие из дробилки, подают конвейером на весы, а затем на шнековый пресс для извлечения гребневого сусла.
Ягоды винограда разрушают дробилкой-гребнеотделителем валкового типа 3, работающей в режиме, исключающем сильное измельчение кожицы и гребней. Раздавленный виноград (мезгу) подают мезгонасосом 4 на стекатель 6 для выделения из нее сусла-самотека. В процессе транспортирования мезгу и сусло стерилизуют с помощью сульфитаторов 5. Сусло-самотек отбирают на стекателях, обеспечивающих быстрое отделение сусла и достаточно высокое его качество для белых столовых вин. Сусло-самотек направляют в сборники 8, а стекающую мезгу отжимают на шнековых прессах 7. Прессовые фракции сусла поступают в соответствующие сборники 8. Для получения белых столовых вин используют только сусло-самотек, отбираемое в количестве не более 60 дал из 1 т винограда. Сусло, получаемое на шнековых прессах 7, идет на приготовление ординарных крепленых виноматериалов.
Сусло-самотек и прессовое сусло осветляется в осветлителях 11 непрерывного действия. В осветлители сусло подается из сборников 8 и насосом 9 через сульфитатор 5 и специальный аппарат 10, в котором оно обрабатывается бентонитом для ускорения процесса осветления.
После введения чистой культуры дрожжей осветленное сусло-самотек подается в установку непрерывного брожения 12, представляющую собой систему резервуаров, соединенных между собой. В основу работы установки заложен принцип создания перепадов избыточного давления за счет выделения при брожении диоксида углерода, воздействующего на находящиеся внутри резервуара сусло и способствующего перетекания его из одного резервуара в другой по переливным трубам. Во время брожения поддерживают оптимальную температуру (14…18 °С) сусла, контролируют его подачу в головные резервуары бродильных аппаратов и обеспечивают его постоянный расход. Содержание остаточного сахара на выходе из последнего резервуара бродильной установки 12 для сухих столовых виноматериалов составляет 1…3 %. Такой виноматериал направляют в емкости 13 для дображивания и осветления.
После полного прекращения брожения молодое вино снимают с дрожжей (первая переливка), сульфитируют из расчета 25…30 мг/дм3 и направляют в емкости 14 для выдержки и хранения. Вторую переливку проводят обычно через 1…1,5 мес после снятия с дрожжей также с введением 25…30 г/дм3 SO2. В процессе хранения емкости систематически доливают не реже 1 раза в неделю, чтобы в них не было газовых камер и поверхность вина не соприкасалась с воздухом.
Аналогичным образом устроен и работает комплекс оборудования для обработки прессовой фракции сусла. Но на определенной стадии незавершенного брожения это сусло спиртуется в спиртодозаторах 15. Из прессового сусла получают крепленые виноматериалы путем приостановки естественного процесса брожения при добавлении в виноматериал спирта-ректификата.
Транспортирование виноматериалов на предприятиях вторичного виноделия осуществляют в железнодорожных или автомобильных цистернах вместимостью от 7 до 28 м3 либо в деревянных бочках.
| Когда ты хочешь показать твоему собеседнику в разговоре какую-нибудь истину, то самое главное при этом не раздражаться и не сказать ни одного недоброго или обидного слова. Эпиктет (50–около 140), греческий философ-стоик |
2.15. Технологическая линия производства этилового
ректификационного пищевого спирта
Характеристика продукции, сырья и полуфабрикатов.Спирт этиловый (этанол, винный спирт), выработанный из пищевых видов сырья (зерно, картофель, сахар, свеклосахарная и тростниковая меласса, сахарная свекла), – прозрачная бесцветная жидкость без привкуса и запаха посторонних веществ. Температура кипения безводного спирта этилового 78,35 °С при давлении 0,1МПа, температура вспышки 13 °С. Спирт гигроскопичен, летуч, смешивается с водой в любых соотношениях и является хорошим растворителем.
В зависимости от степени очистки, характеризуемой объемной долей спирта, различают ректификационный спирт четырех сортов: 1 сорт (96,0 %), высшей очистки (96,2 %), «Экстра» (96,5 %) и «Люкс» (96,3 %).
В спирте этиловом ректификационном кроме воды содержатся в макроколичествах различные примеси (альдегиды, эфиры, высшие спирты и другие химические соединения), которые формируют у спирта свойственные ему вкус и аромат в зависимости от вида перерабатываемого сырья.
Зерно и картофель относят к крахмалосодержащему сырью, мелассу и свеклу – к сахаросодержащему. Зерно поступает на заводы с содержанием влаги 12…15 % и более. В зависимости от культуры оно содержит 45…55 % крахмала и 9…16 % белка. Картофель – сочное сырье, которое содержит 9…18 % крахмала и до 2 % белка.
Меласса – густая сиропообразная непрозрачная жидкость коричневого и темно-бурого цвета, сладкая на вкус с горьким привкусом. Массовая доля, содержащихся в ней сухих веществ, составляет не менее 75 %, в том числе не менее 43 % сахарозы. Сумма сбраживаемых веществ составляет не менее 44 %.
Особенности производства и потребления готовой продукции.Спирт этиловый пищевой получают микробиологическим способом, в основе которого лежит сбраживание сахара в спирт дрожжами семейства сахаромицетов. Спирт из пищевого сырья получают непрерывным и периодическим способами. При этом 45…55 % вырабатывают из зерна, 10…15 % – из картофеля, 2…3 % – из свеклы и 38…45 % – из мелассы.
Спирт этиловый ректификационный получают на брагоректификационных и ректификационных установках из бражек крахмалосодержащего и сахаросодержащего сырья и из спирта-сырца, полученного из тех же видов сырья.
Брагоректификационные установки бывают косвенного действия (включают бражную, эпюрационную и ректификационную колонны), косвенно-прямоточного действия (включают брагоэпюрационную, эпюрационную и ректификационную колонны) и работающие под вакуумом.
При выработке спирта ректификационного из спирта-сырца применяют ректификационные установки, состоящие из эпюрационной и ректификационной колонн.
Для повышения выхода и качества ректификационного спирта, улучшения выделения сивушного масла брагоректификационные и ректификационные установки дооснащают дополнительными колоннами: окончательной очистки спирта, сивушной или экстрактивно-ректификационной, для выделения этилового спирта из головной фракции.
Пищевая промышленность – главный потребитель этилового спирта, который используется для изготовления ликероводочных изделий, виноградных и плодово-ягодных вин, уксусов и пищевых ароматизаторов. Спирт этиловый также используют в медицинской, фармацевтической, парфюмерной и других отраслях промышленности.
Стадии технологического процесса.Переработка зерна и картофеля на спирт осуществляется по однотипной технологии и состоит из следующих стадий:
– подготовка сырья к переработке;
– разваривание крахмалосодержащего сырья;
– осахаривание крахмалосодержащего сырья;
– культивирование дрожжей;
– сбраживание осахаренной массы;
– перегонка бражки;
– ректификация спирта.
Стадия разваривания крахмалосодержащего сырья паром повышенного давления может быть заменена гидроферментативной обработкой замеса с помощью бактериальной a-амилазы при температурах клейстеризации крахмала 60…90 °С.
Получение спирта из мелассы включает меньше технологических стадий:
– подготовка мелассы к сбраживанию;
– культивирование дрожжей;
– сбраживание мелассного сусла;
– извлечение спирта из бражки;
– очистка спирта.
Основное различие технологического процесса при переработке крахмало- и сахаросодержащего сырья состоит в подготовке сырья и приготовлении питательной среды (субстрата) для сбраживания дрожжами в спирт.
Технологический процесс на брагоректификационных установках дифференцирован по стадиям, которые осуществляются последовательно в отдельных колоннах:
– в бражной (перегонка бражки с получением бражного дистиллята и отводом барды в виде отхода производства);
– в эпюрационной (выделение из бражного дистиллята или спирта-сырца и концентрирование головных примесей и их отбор с фракцией головного этилового спирта – побочным продуктом производства);
– в ректификационной (концентрирование спирта и его пастеризация, а также выделение в процессе концентрирования спирта промежуточных примесей в виде сивушных фракций);
– в сивушной или экстрактивно-ректификационной (концентрирование сивушного масла и выделение его в виде товарного побочного продукта производства);
– в колонне окончательной очистки (дополнительная очистка ректификационного спирта с отводом на повторную ректификацию спиртовых фракций с примесями);
– в колонне для выделения спирта из головной фракции (выделение из головной фракции и концентрирование метанола, альдегидов и сложных эфиров).
Характеристика комплексов оборудования.Линия начинается с комплекса оборудования для мойки, очистки и измельчения крахмалосодержащего сырья, в состав которого входят картофелемойки, камнеловушки, водоотделители, барабанные камнеловушки, дробилки для измельчения картофеля и зерна, а также измельчители для тонкого измельчения зернового сырья.
В состав линии входят комплекс, состоящий из установок для тепловой обработки крахмалосодержащего сырья – смесителей предразварников, варочных аппаратов и паросепараторов, аппаратов гидродинамической обработки замеса, обеспечивающих различные схемы разваривания.
Следующим в линии является комплекс оборудования для охлаждения и осахаривания заторов, в состав которого входят аппараты с непрерывным осахариванием и вакуум-охлаждением, аппараты с двухступенчатым вакуум-охлаждением, а также аппараты с непрерывным охлаждением и осахариванием при атмосферном давлении.
Комплекс оборудования для брожения и культивирования дрожжей состоит из бродильных аппаратов и устройств для мойки, спиртоловушек и дрожжевых аппаратов.
В линии для производства спирта из мелассы комплекс оборудования состоит из рассиропников, аппаратов для размножения дрожжей и пеноловушек, а также устройств для отбора проб, измерения расходов мелассы и контроля плотности рассиропки.
Ведущий комплекс оборудования в линии предназначен для перегонки и ректификации спирта. В его составе имеются брагоректификационные и ректификационные установки, установки для получения безводного спирта, холодильники и кипятильники брагоперегонных аппаратов, вспомогательное оборудование ректификационных установок, а также оборудование для учета и хранения спирта.
На рис. 2.15 представлена машинно-аппаратурная схема линии производства спирта из крахмалосодержащего сырья с использованием механико-ферментативной обработки.
Рис. 2.15. Машинно-аппаратурная схема линии производства спирта этилового ректификационного пищевого
|
Устройство и принцип действия линии.Измельченное зерно после молотковой дробилки 3 поступает в смеситель 5 через лоток 2, где смешивается с теплой водой температурой 60...65 °С и a-амилазой ферментативного препарата, поступающего из расходного сборника 1. Соотношение зерна и воды, поступающих в смеситель, составляет 1 : 3, а температура замеса поддерживается на уровне 50...55 °С. Продолжительность пребывания замеса в смесителе 5 составляет 10...12 мин. В смесителе 5 происходит начальная стадия разжижения крахмала и растворения сухих веществ, а также обеспечивается нормальная текучесть массы за счет действия a-амилазы.
При переработке картофеля измельченная на молотковой дробилке 4 картофельная кашка также подается в смеситель 5, где смешивается в нем с жидким ферментным препаратом.
Из смесителя 5 зерновой замес насосом 7 подается на контактную головку 6, где подогревается из распределителя 10 паром до 70...72 °С, и далее в аппараты 8 и 13 гидродинамической и ферментативной обработки I ступени, объем которых обеспечивает выдержку в нем замеса не менее 3,5...4,0 ч. После заполнения аппарата примерно на 1/3 подключается циркуляционный контур, включающий центробежные насосы 14 и 15, обеспечивающие перемешивание массы в аппарате при ее температуре 65...70 °С. Во время гидродинамической обработки сырья происходит дальнейшее разжижение, растворение крахмала и сухих веществ зерна за счет действия a-амилазы. При переработке измельченный картофель, смешанный с a-амилазой, закачивается насосом 7 через контактную головку 6 в аппараты 8 и 13. Далее процесс осуществляется по параметрам, применяемым при переработке зерна.
Ферментативно-тепловая обработка сырья осуществляется следующим образом. Замес или картофельная кашка из аппаратов I ступени 8 и 13 с помощью дозировочных устройств 9 и 12 отводится в горизонтальный, разделенный на три отсека аппарат 11 гидродинамической и ферментативной обработки II ступени, снабженный мешалками 16. В первой секции аппарата 11 крахмалосодержащая масса выдерживается при перемешивании 15...16 мин при 65...72 °С, после чего перетекает через переливное отверстие во второй отсек, нагревается в нем острым паром из распределителя 10 до 72...75 °С и выдерживается 15...16 мин. В третьем отсеке температура массы путем подачи в нее пара поднимается до 85...95 °С.
Хорошо разжиженная и гидролизованная крахмалосодержащая масса из аппарата 11 насосом 17 закачивается через трубчатый стерилизатор 20 и регулирующий клапан 19 в паросепаратор 25, из которого отводится на осахаривание. Учитывая, что на заводах часто перерабатывается некачественное дефектное сырье, требующее более высокой температуры стерилизации, предусматривается контактная головка 18. В этом случае вторичный пар из паросепаратора 25 направляется в первый отсек аппарата 11. В процессе осахаривания стерилизованная масса в испарителе-осахаривателе 23 смешивается с глюкоамилазой, поступающей из расходного сборника 22 через дозатор 21, и выдерживается при 55 °С в течение 30...35 мин. Основное количество формалина, подавляющее развитие кислотообразующих бактерий при сбраживании, подается из сборника 24.
Сусло из испарителя-осахаривателя 23 плунжерным насосом 26 закачивается в теплообменный аппарат 27 и после охлаждения до температуры складки 18...20 °С поступает в бродильные аппараты 31 и 33, где сбраживается непрерывно-поточным способом. При этом способе приготовленные в дрожжанках 28 дрожжи поступают во взбраживатель 29, откуда подаются в головной бродильный аппарат 31. Сбраживаемое сусло из головного бродильного аппарата 31 последовательно по переточным трубам поступает в бродильные аппараты 33. Из последнего бродильного аппарата зрелая бражка насосом 38 подается на перегонку в дефлегматор ректификационной колонны 43. Насосами 30 и 32 сусло удаляется из бродильных аппаратов на случай дезинфекции. Из выделившегося при брожении диоксида углерода спирт улавливается в спиртоловушке 34.
Выделение спирта из бражки и очистка спирта-сырца (ректификация) от примесей производится в брагоректификационном вакуумном аппарате, который состоит из трех колонн: брагоэпюрационной 55, эпюрационной 48 и ректификационной 42, теплообменной аппаратуры, сборных емкостей, насосного хозяйства и системы КИПиА.
В дефлегматоре 43 бражка нагревается теплом конденсации спиртовых паров ректификационной колонны 42 до 40...50 °С. Из теплообменника бражка поступает в дефлегматор эпюрационной колонны 46, догревается в нем водно-спиртовыми парами эпюрационной колонны 48 до 50...55 °С и переходит в дополнительный подогреватель бражки 49, где ее температура за счет утилизации тепла не сконденсировавшихся в дефлегматоре-испарителе 56 водно-спиртовых паров брагоэпюрационной колонны 55 доводится до 70...75 °С. Окончательный догрев бражки до 85...90 °С осуществляется в подогревателе бражки 50.
Нагретая бражка из теплообменника 49 поступает в сепаратор 52, освобождается от диоксида углерода в конденсаторе 53 и из него дополнительным насосом 51 подается на верхнюю тарелку брагоэпюрационной колонны 55. Колонна 55 состоит из 34 тарелок, 18 из которых расположены в отгонной части колонны, 11 – в эпюрирующей и 5 (пеноулавливающие) – над эпюрирующей частью колонны. Эпюрирующая и отгонная части брагоэпюрационной колонны 55 разграничены между собой цилиндрической обечайкой с патрубком для отбора эпюрированных водно-спиртовых паров.
В эпюрирующей части колонны 55 из бражки отгоняется часть спирта с сопутствующими спирту головными и промежуточными примесями, который в виде парового потока поступает в межтрубное пространство испарителя, испаряет лютерную воду, конденсируется и поступает в коллектор бражного дистиллята 56.
Эпюрированная бражка переходит в отгонную часть брагоэпюрационной колонны 55, где из нее полностью отгоняется спирт. Барда отводится в теплообменник 58, где отдает тепло бражке и охлаждается до 70...75°С. Колонна 55 работает при давлении 150...170 кПа.
Эпюрированные водно-спиртовые пары из брагоэпюрационной колонны 55 через пеноловушку 54 поступают в кипятильник 50,обогревая при этом эпюрационную колонну. Конденсат эпюрированных паров и кипятильника 50 направляется на 10-ю или 15-ю тарелку эпюрационной колонны 48. Бражной дистиллят из коллектора 56 поступает на 20-ю и 25-ю тарелки эпюрационной колонны 48.
Эпюрационная колонна 48 содержит 39 многоколпачковых тарелок, из которых 20...25 работают в режиме выварки примесей, 6...11 – в режиме гидроселекции примесей и 8 – на концентрирование примесей. Работает колонна при давлении 50...65 кПа. Конденсат с дефлегматора 46 и избыток дистиллята из конденсатора 47 и спиртоловушки 45 возвращаются на верхнюю тарелку колонны для ее орошения флегмой. Лютерная вода в колонну 48 подается насосом 41 из сборника лютерной воды 40.
Эпюрат из эпюрационной колонны 48 поступает на 16-ю тарелку ректификационной колонны 42. Ректификационная колонна 42 состоит из 81 многоколпачковой тарелки, 16 из которых работают на отгонку спирта, 10...15 – на пастеризацию спирта и 55 – на укрепление спирта. Колонна снабжена дефлегматором 43, конденсатором 44 и спиртоловушкой 39. Не выделенные в эпюрационной колонне 48 примеси конденсируются в нижней части ректификационной колонны 42 и отводятся с 7…10-й тарелки из паровой фазы. Ректификационная колонна 42 орошается флегмой из дефлегматора и конденсаторов 44 и 39. Отбор ректификационного спирта производится с 72...75-й тарелок ректификационной колонны 42. Ректификационная колонна 42 работает при давлении 50... 70 кПа. Отбор головной фракции этилового спирта производится из дополнительного конденсатора 45 эпюрационной колонны 48, откуда фракция отводится в сборник головных фракций.
Вакуум в колоннах 55, 46 и 42 создается вакуум-насосом 35. В вакуумную систему входит барометрический конденсатор 37, где в качестве абсорбера используется 10‑тарельчатый аппарат с многоколпачковыми тарелками. Вода, поступающая на орошение в барометрический конденсатор 37, отводится в сборник барометрической воды 36.
| Умение ставить разумные вопросы есть уже важный и необходимый признак ума и проницательности. Кант Иммануил (1724–1804), немецкий философ |
2.16. Технологическая линия производства хлебопекарных
дрожжей
Характеристика продукции, сырья и полуфабрикатов. Дрожжи – одноклеточные микроорганизмы, относящиеся к классу грибов сахаромицетов. Дрожжевая клетка содержит в среднем 67 % воды и 33 % сухого вещества. Сухое вещество дрожжевой клетки содержит 37…50 % белков, 35…40 % углеводов, 1,2…2,5 % сырого жира и 6…10 % зольных веществ.
Качество хлебопекарных дрожжей определяется требованиями технологии хлеба. Они должны иметь плотную консистенцию, легко ломаться, обладать серым с желтоватым оттенком цветом и характерным дрожжевым запахом, пресным вкусом, содержание влаги не более 75 %, кислотность (в пересчете на уксусную кислоту) не более 120мг на 100 г дрожжей в день выработки и не более 360мг спустя 12 сут. Стойкость при температуре 35 °С дрожжей, выработанных на дрожжевых заводах, не менее 60 ч, а на спиртовых – 48 ч, подъемная сила (подъем теста до 70 мм) – не более 70 мин.
Предусматривается выпуск сушеных хлебопекарных дрожжей высшего и 1 сортов в виде гранул, вермишели, крупы или порошка от светло-желтого до светло-коричневого цвета. Содержание влаги в дрожжах высшего сорта – 8 %, в дрожжах 1 сорта – 10 %. Подъем теста до 70 мм для высшего сорта – 70мин, для 1 сорта – 90 мин. Сохранность со дня выработки составляет для сушеных дрожжей не менее 12 мес для высшего сорта и 5 мес для 1 сорта.
Показатели качества дрожжей, дрожжевого молока (водной суспензии): концентрация дрожжей – не менее 450 г/л в пересчете на влажность 75 %, подъемная сила не более 75 мин, кислотность не более 120 мг на 100 г дрожжей в день выработки и не более 360 мг через 72 ч.
Особенности производства и потребления готовой продукции.Дрожжевое производство основано на способности дрожжевых клеток (микроорганизмов) расти и размножаться. В основе технологии хлебопекарных дрожжей на дрожжевых заводах лежат биохимические процессы, связанные с превращением питательных веществ культуральной среды при активной аэрации в клеточное вещество дрожжей. При аэрации дрожжи окисляют сахар питательной среды до воды и диоксида углерода (аэробное дыхание). Выделившаяся при этом тепловая энергия используется дрожжами для синтеза клеточного вещества и обменных процессов. В аэробных условиях в субстрате накапливаются значительно большие биомассы, чем при анаэробном дыхании.
Состав и концентрация питательной среды для культивирования дрожжей обусловливает скорость их размножения и конечный выход продуктов. Для конструктивного и энергетического обмена дрожжей используют сахара, азотистые соединения, зольные элементы и кислород воздуха.
Хлебопекарные дрожжи культивируют на мелассных средах, разбавленных водой. Сахар такой среды легко усваивается дрожжами. Теоретический выход биомассы дрожжей с 75%-ным влагосодержанием находится в пределах 97…117 % по отношению к массе мелассы, содержащей 46 % сахара. В заводских условиях выход дрожжей составляет лишь 68…92 %.
Дрожжи используют в хлебопечении в качестве возбудителя спиртового брожения и разрыхлителей теста. Их применяют также для получения кваса, витаминов, лекарственных препаратов и питательных сред. На дрожжевых заводах вырабатывают прессованные и сушеные дрожжи, а также дрожжевое молоко. На мелассно-спиртовых заводах получают только прессованные дрожжи. Жидкие дрожжи и хлебные закваски готовят непосредственно на хлебозаводах.
На мелассно-спиртовых заводах вырабатывают 15 % хлебопекарных дрожжей от общего их выпуска. Эти дрожжи получают в качестве отходов производства при сепарации зрелой спиртовой бражки, в 1 м3 которой содержится 18…35 кг дрожжей. Выход прессованных дрожжей составляет до 3,5 кг на 1 дал спирта. Себестоимость хлебопекарных дрожжей, получаемых на спиртовых заводах, на 30 % ниже, чем на дрожжевых.
Стадии технологического процесса. Процесс получения хлебопекарных дрожжей на дрожжевых заводах складывается из следующих стадий:
– подготовка питательной среды;
– выращивание дрожжей;
– выделение дрожжей из бражки;
– формование и упаковывание дрожжей;
– сушка дрожжей (при необходимости).
Получение дрожжей из спиртовой бражки на спиртовых заводах состоит из стадий:
– выделение дрожжей из зрелой бражки сепарированием;
– промывание и концентрирование дрожжевой суспензии;
– дозревание дрожжей;
– окончательное промывание и концентрирование дрожжей;
– прессование, формование и упаковка дрожжей;
– хранение.
Характеристика комплексов оборудования. Линия начинается с комплекса оборудования для обработки сырья, состоящего из аппаратов для приготовления питательных сред, сепараторов-кларификаторов для мелассы и пароконтактных установок для стерилизации.
Ведущий комплекс линии представляют дрожжерастильные аппараты, снабженные аэрационной системой для насыщения суспензии кислородом, и воздуходувные машины.
Следующий комплекс линии состоит из аппаратов для выделения дрожжей, в составе которого имеются дрожжевые сепараторы, фильтр-прессы и барабанные вакуум-фильтры.
Наиболее энергоемким комплексом оборудования линии являются сушильные установки, представленные конвейерными ленточными сушилками, установками с виброкипящим слоем, а также вакуумными и сублимационными сушилками.
Завершающий комплекс оборудования линии состоит из машин для формования и завертывания брикетов дрожжей.
На рис. 2.16 представлена машинно-аппаратурная схема линии производства хлебопекарных дрожжей.
Устройство и принцип действия линии. Меласса поступает на заводы в железнодорожных цистернах 1. Ее сливают в промежуточный сборник 2 и перекачивают шестеренным насосом 40 в сборник 3, установленный на весах 4. Меласса через промежуточный сборник 5 перетекает в мелассохранилище 6. Через промежуточный сборник 7 меласса поступает в смеситель 8, где ее разбавляют водой, подкисляют и далее насосом 20 перекачивают в стерилизатор 9. Далее меласса поступает на охлаждение в теплообменник 10 и на очистку в кларификатор 11. Очищенная разбавленная меласса разделяется на два потока, один из которых поступает в приточный аппарат 12 питательной среды для получения дрожжей ЧК и ЕЧК, а другой – в аппарат 13 для получения двух стадий товарных дрожжей. Из сборника 14 вода, согласно, технологическому регламенту направляется в различные аппараты (15...19, 21, 22 и др.). В цехе чистых культур дрожжей питательная среда стерилизуется в стерилизаторе 15, после чего поступает в инокуляторы чистых культур: малый 16 и большой 17.

Рис. 2.16. Машинно-аппаратурная схема линии производства хлебопекарных дрожжей
Чистые культуры дрожжей выращивают последовательно на двух стадиях в дрожжерастительных аппаратах. Дрожжи чистых культур ЧК-1 и ЕЧК-1 направляют в дрожжерастильный аппарат 18, а дрожжи чиста культур ЧК-2 и ЕЧК-2 – в аппарат 19. Естественно-чистая культура 1 дрожжевым насосом подается на концентрирование в сепаратор 24 и далее в промежуточный сборник 25. На второй стадии концентрирования для этих дрожжей используют сепаратор 26, сборник концентрата 27.
После охлаждения в теплообменнике 10 дрожжевое молоко поступает в дрожжерастильный аппарат 21 на первую стадию выращивания товарных дрожжей. Из этого аппарата дрожжевая масса со значительно большей концентрацией микроорганизмов через сепаратор 28, сборник концентрата товарных дрожжей 29 насосом подается в теплообменник-охладитель и далее в дрожжерастильный аппарат 22 на вторую стадию получения товарных дрожжей. Из аппарата 22 дрожжи поступают в отборочный аппарат 23. Сгущение товарных дрожжей идет последовательно на трех стадиях в сепараторах 30, 32 и 34. На первых двух стадиях дрожжевую массу промывают водой и направляют последовательно в сборники 31 и 33. Сгущенное дрожжевое молоко сборника 35 после охлаждения насосом перекачивается на вакуум-фильтр 36. Далее прессованные дрожжи из сборника 37 поступают на автоматизированные линии для формования и фасования. Воздух – важный технологический фактор в производстве хлебопекарных дрожжей. Очищенный на фильтре 38 воздух с помощью воздуходувной машины 39 возвращается обратно в технологический цикл (16…19, 21, 22). Отработанный воздух, содержащий СО2 и другие примеси, выводится из аппаратов в атмосферу. Станции питательных веществ, пеногасителей, растворов антисептиков оборудованы специальными сборниками-мерниками 41…45. Из этих мерников растворы указанных веществ направляют в аппараты 16…22.
| Природа – не храм, а мастерская и человек в ней работник. Тургенев Иван Сергеевич (1818–1883), русский писатель |
2.17. Технологическая линия производства ферментных
препаратов
Характеристика продукции, сырья и полуфабрикатов. Ферментные препараты представляют собой концентраты ферментов, полученные с помощью микроорганизмов, содержащие в своем составе наряду с ферментами балластные вещества. Ферментные препараты применяют в пищевых производствах как катализаторы соответствующих биохимических процессов.
В качестве продуцентов ферментов используют разнообразные источники: растения, животные ткани и микроорганизмы. Основные промышленные микроорганизмы для производства ферментных препаратов — это микроскопические грибы рода Aspergillus, Rhizopus,Penicillium и другие, а также бактерии рода Bacillus и актиномицеты. Они являются активными синтезаторами амилолитических, протеолитических, пектолитических и других ферментов.
Способностью активно продуцировать целлюлолитические ферменты обладают представители ряда несовершенных грибов родов Alternaria, Trichoderma, Fusarium и др. Важным требованием к применяемому продуценту является его способность к образованию большого количества какого-либо одного фермента при незначительном количестве других ферментов.
Микроорганизмы культивируют на средах, богатых углеводами, азотистыми и минеральными веществами, витаминами. В производстве ферментных препаратов используют синтетические и комплексные среды, являющиеся смесью синтетических сред с естественными материалами растительного, животного и микробного происхождения.
Синтетические среды готовят из различных минеральных солей и органических соединений, являющихся источником углерода – углеводов, спиртов, органических кислот. В качестве естественных материалов применяют отходы пищевых производств: отруби, мелассу, жмыхи, кукурузный экстракт, солодовые ростки, пивные дрожжи, зерно-картофельную барду и др.
Для накопления ферментов в культуральной среде необходимо обеспечить оптимальные условия для их синтеза: состав среды, температуру, значение рН, снабжение клеток кислородом воздуха. Для нужд пищевой промышленности вырабатываются амилолитические ферментные препараты Амилоризин П10х и Амилосубтилин Г10х. Препараты представляют собой тонкоизмельченные порошки бежевого или светло-серого цвета влажностью не более 13 %. Они хорошо растворимы в воде, без постороннего запаха и вкуса. В состав Амилоризина П10х входит комплекс ферментов с превалирующим действием a-амилазы. В качестве сопутствующих имеются протеолитические ферменты, мальтаза, a-эндополиглюканаза и др.
Стандартные уровни ферментативной активности промышленного ферментного препарата (ФП) Амилоризин П10х составляют, ед/г, не менее: амилолитическая способность (АС) – 2000; осахаривающая способность (ОС) – 1000; протеолитическая активность (ПА) – 30 при рН 4,7...5,4 и температуре 40...45 °С.
Амилосубтилин Г10х представляет собой очищенный ФП, образуемый Bac. subtilis. Препарат содержит a-амилазу, a-глюканазу и протеазу. АС этого препарата не менее 3000 ед/г, а ПА – не более 2 ед/г. Оптимальные для действия Амилосубтилина Г10х условия: рН 6,0…6,3; температура 50…55 °С. Бактериальная a-амилаза по сравнению с грибной обладает более высокой термостабильностью.
Протосубтилин Г10х отличается высокой протеолитической активностью. Это порошок светло-серого или светло-бежевого цвета с влажностью не более 13 %, характеризуется ПА не менее 70 ед/г.
Протеолитические ферментные препараты используют в мясной промышленности для мягчения мяса, придания ему нежного вкуса и консистенции; в молочной промышленности – для получения гидролизатов белков молока, в пивоварении – для стабилизации пива от помутнения и др.
Особенности производства и потребления готовой продукции. Применяют два способа выращивания продуцентов ферментов: поверхностный и глубинный.
Поверхностный способ предусматривает выращивание микроорганизмов на поверхности твердых, жидких, полужидких или сыпучих материалов. Этот способ создает хорошие условия для максимального контакта микроорганизмов с кислородом воздуха. Его используют в основном при выращивании мицелиальных грибов.
Глубинный способ предусматривает выращивание микроорганизмов на жидких средах. Этот способ применяют преимущественно при использовании в качестве продуцентов ферментов бактерий и других микроорганизмов, способных интенсивно развиваться в условиях недостаточного контакта клеток с кислородом. Он может быть применен и для культивирования аэробных микроорганизмов, какими являются плесневые грибы и некоторые бактерии, но для этого необходимо интенсивно аэрировать среду.
При поверхностном способе культивирования оптимальная температура для развития мицелиальных грибов 28…30 °С, бактерий 32…38 °С, относительную влажность воздушной среды на поверхности субстрата необходимо поддерживать в пределах 60…70 %. Обязательным условием этой технологии является аэрация растильной камеры.
Микроорганизмы синтезируют различные ферменты в определенной последовательности. Так, например, при использовании грибов Asp. orizae максимальное количество амилаз накапливается за 21…30 ч, образование же цитолитических ферментов начинается значительно позже и для максимального накопления этих ферментов требуется увеличить длительность культивирования до 48 ч.
Регулируя состав питательной среды, условия и длительность культивирования, можно достичь превалирующей активности одного фермента в комплексе ферментов препарата. Температура культивирования зависит от видовых особенностей микроорганизмов и колеблется в широких пределах. Для равномерного распределения клеток по объему аппарата, улучшения их контакта с питательными веществами, обеспечения отвода от клеток продуктов их жизнедеятельности осуществляют перемешивание культуральной среды.
При получении культуры поверхностным способом ферменты из питательной среды экстрагируют водой, отделяют экстракт от твердой фазы, сгущают до концентрации сухих веществ 50 % или высушивают.
При глубинном культивировании отделяют клетки микроорганизмов от культуральной жидкости фильтрацией или центрифугированием. Фильтрат или центрифугат сгущают до концентрации сухих веществ 40 % или высушивают.
Полученные таким образом технические ферментные препараты могут использоваться в жидком виде или в виде порошка. Для очистки ферментов применяют осаждение их из водных растворов органическими растворителями такими, как метиловый, этиловый, изопропиловый спирты, ацетон; высаливание сульфатами аммония, натрия, цинка, хлоридом натрия; фракционирование. Высушивание предварительно очищенных и сконцентрированных препаратов осуществляют в распылительных сушилках или методом сублимации.
Наименование ферментных препаратов сочетает в себе сокращенное название основного фермента, активность которого в препарате преобладает, и видовое название микроорганизма-продуцента. Так, препарат, в котором превалирующим ферментом является амилаза, синтезированная мицелиальным грибом Asp. oryzae, называют амилоризином, если применялась культура Bac. subtilis – амилосубтилином.
В наименовании препарата отражаются способ культивирования микроорганизмов, степень очистки препарата и степень концентрирования ферментов. С этой целью после наименования препарата ставится индекс. Например, Амилоризин П10х или Амилосубтилин Г20х. В индексе буква П означает, что препарат получен поверхностным способом культивирования, а буква Г – глубинным. Буква х условно обозначает количество фермента в стандартной (обладающей строго определенной активностью на единицу массы), глубинной или поверхностной культурах. Цифра перед буквой х отражает степень очистки препарата.
Стадии технологического процесса. Ввиду перспективности остановимся на глубинном способе культивирования. Производство ферментных препаратов глубинным способом на жидких питательных средах можно разделить на следующие стадии:
– приготовление, стерилизация и охлаждение питательной среды;
– приготовление посевного материала и выращивание производственной культуры;
– отделение и сушка биомассы;
– фасовка отходов и отделение фильтрата;
– концентрирование и сушка концентрата;
– осаждение, сушка и стандартизация препарата;
– фасование препарата.
Характеристика комплексов оборудования.Линия начинается с комплекса оборудования, в состав которого входят циклон-разгрузитель, экстракторы, стекатель, шнек-пресс, ленточный вакуум-фильтр, смеситель, а также нагревательная колонка, выдерживатель и теплообменники.
В состав линии входит комплекс оборудования, состоящий из инокулятора и ферментатора.
Следующий комплекс оборудования представляют камерный фильтр-пресс и барабанная сушилка.
Далее следует комплекс оборудования для фасования и упаковывания ферментных препаратов, а также сепараторы.
Ведущим является комплекс оборудования, включающий вакуум-выпарные аппараты и распылительные (сублимационные) сушилки.
Завершающий комплекс оборудования линии состоит из установки непрерывного осаждения, аппарата обсушки препарата, центрифуги, барабанной вакуум-сушилки, установки для измельчения и смешивания.
Финишным комплексом оборудования являются фасовочные машины.
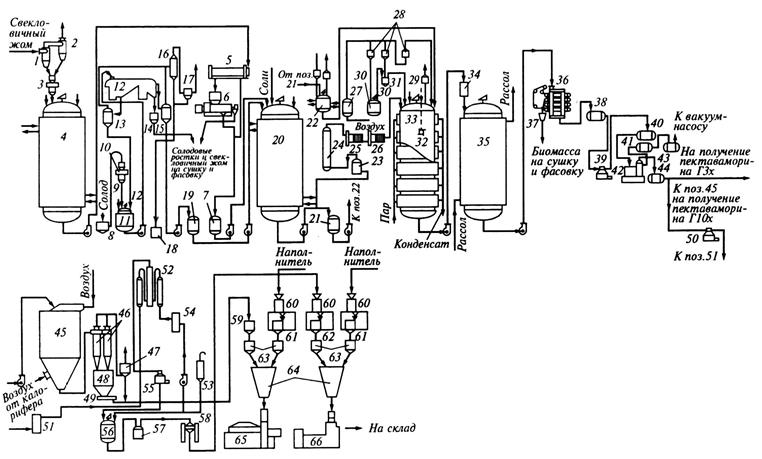
Машинно-аппаратурная схема линии производства ферментных препаратов глубинным способом на жидких питательных средах представлена на рис. 2.17.
Устройство и принцип действия линии. В соответствии с компонентным составом питательных сред производят их предварительную подготовку и смешивание. Например, для получения питательной среды используют свекловичный жом, который через циклон-разгрузитель 1 и циклон чистки воздуха 2 направляется на весы 3 и далее в экстрактор 4 свекловичного жома.
Полученный экстракт насосом перекачивается в стекатель 5, шнек-пресс для отжима 6 и далее в смеситель 20, куда подводят питание соли и остальные компоненты с таким расчетом, чтобы при последующем соединении этих растворов была достигнута требуемая регламентом концентрация в среде.
Солодовые ростки из бункера 8 взвешиваются на весах 10 и винтовым гибким подъемником 9 направляются в экстрактор 11 и далее в ленточный вакуум-фильтр 12, откуда промывные воды отводятся в ресивер 13, а осадок спускается в бункер 14. Над вакуум-фильтром 12 размещены барометрический конденсатор 16 и ловушка 17, а ниже установлен барометрический ящик 18. Полученный экстракт солодовых ростков из ресивера для фильтрата 15 насосом через приемник 19 закачивается в смеситель 20. Приготовленные смеси поступают в сборник питательной среды 21, а далее в стерилизатор 23, выдерживатель 24 нагрева питательной среды до 130 °С и на охлаждение среды в темплообменники 25 и 26, откуда охлажденная питательная среда поступает в ферментатор 33, заполняя его на 70…75 %.

Рис. 2.17. Машинно-аппаратурная схема линии производства ферментных препаратов на жидких питательных средах глубинным способом
Для начала ферментации в среду вводят посевной материал. Приготовление посевного материала осуществляется в аппарате 22, откуда он направляется в ферментатор 33 с форсуночным разбрызгивателем 32. Здесь же установлены фильтры 27, 28 и 29 для очистки воздуха, а также стерилизатор пеногасителя 30 с мерником 31. Забираемый из атмосферы воздух очищается от грубой взвеси, сжимается и охлаждается.
Длительность культивирования зависит от продуцента и условий введения в процесс питательных веществ. Готовую культуральную жидкость, содержащую биомассу продуцента, твердую взвесь среды и всю сумму веществ насосом подают через теплообменник 34 для охлаждения и далее в сборник 35.
После окончания ферментации отделение биомассы от культуральной жидкости происходит в камерном фильтр-прессе 36, откуда биомасса через бункер 37 направляется на сушку и фасовку, а отделенная в сборнике 38 культуральная жидкость – на сепараторы 39, 50 и 55. После сепаратора концентрат поступает в теплообменник 51 для охлаждения.
Перед выпариванием культуральная жидкость подогревается до температуры 95…100 °С и далее поступает в вакуум-выпарной аппарат 42, а конденсат из конденсатора 41 отводится в сборник 43. После выпаривания культуральная жидкость с содержанием сухих веществ около 40 % представляет собой жидкий концентрат, который перекачивается в сборник 44. Концентрат культуральной жидкости может быть высушен в распылительной или сублимационной сушилке 45 и через циклон 46 и рукавный фильтр 47 направлен в бункер 48 высушенного препарата.
Шнековым транспортером 49 ферментный препарат транспортируется в установку непрерывного осаждения 52 этанолом, куда из мерника 53 через теплообменник для охлаждения спирта 54 подается спирт. Осажденный препарат поступает в аппарат для отсушки ферментного осадка 56, откуда после центрифугирования на центрифуге 57 препарат направляется на барабанную вакуум-сушилку 58.
Высушенный препарат собирают в бункере 59, измельчают на измельчителе 60 и направляют в бункер 61, добавляют наполнитель из бункера 62, взвешивают на весах 63 и направляют в смеситель 64. Фасование ферментных препаратов производят в фасовочных машинах 65 и 66 порциями по 17 или по 0,5 кг.
| Есть… принцип в жизни и науке, который определяет лицо ученого. Это – уважение и любовь к своим учителям. Клятва Гиппократа, которая определяет принцип врача, начинается именно с этого: «… считать научившего меня врачебному искусству наравне с моими родителями…». Чазов Евгений Иванович (р. 1929), ученый-кардиолог, академик РАН, РАМН |
Дата добавления: 2015-02-25; просмотров: 5494;

Рис. 2.14. Машинно-аппаратурная схема линии производства белых виноматериалов
Рис. 2.15. Машинно-аппаратурная схема линии производства спирта этилового ректификационного пищевого